EasyManua.ls Logo

TorcUP EP1000 - Bracket Sub Assemblies (EP500 115 V); EP500 Bracket Sub Assemblies (115 V) Parts

TorcUP EP1000
38 pages
Print Icon
To Next Page IconTo Next Page
To Next Page IconTo Next Page
To Previous Page IconTo Previous Page
To Previous Page IconTo Previous Page
Loading...
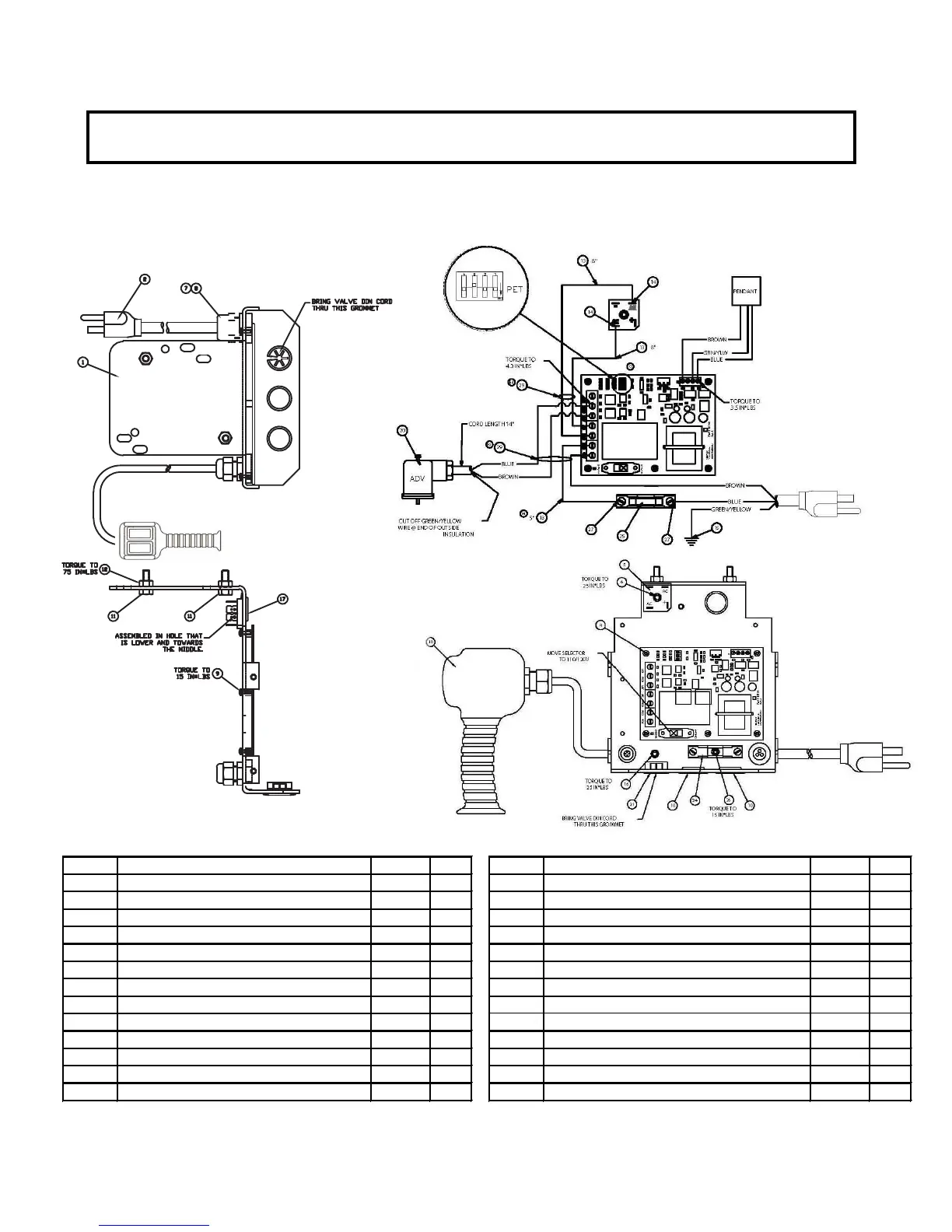
(46483) BRACKET SUB ASM. 115V.
Bracket Sub Assemblies
EP500 Series Electric
Power Pump
ITEM # DESCRIPTION PART # QTY. ITEM # DESCRIPTION PART # QTY.
01 MOUNTING BRACKET 46233 1.00 15 RING TERMINAL 1/4" 69917 1.00
02 PLUG AND CORD ASSY 68595 1.00 16 SHCS #10-32X1/4" LG PLATED 45175 1.00
04 CIRCUIT BOARD BASIC 46196 1.00 17 GROMMET 7/8" HOLE 69855 1.00
05 BRIDGE RECTIFIER 25A 68623 1.00 18 PENDANT ASSEMBLY BASIC 46220 1.00
06 SHCS #10-32 X 1/2 66805 1.00 * 1.00
07 FITTING,CORD L-TIGHT 68375 1.00 20 MOLDED DIN CONNECTOR W/ CORD 46327 1.00
08 LOCKNUT 1/2 INCH 85510 1.
00 21 PUSH THRU BUSHING 46420 1.00
09 MACHINE SCREW W/ LOCK WASH 46248 5.00 * 1.00
10 HOLE PLUG 7/8" 69652 2.00 * 1.00
11 HHCS 1/4-20 X .75 PLT 65891 2.00 24 FUSE HOLDER 30 AMP 46481 1.00
12 HEX NUT 1/4-20 PLATD 93849 2.00 25 FUSE 25 AMP 46482 1.00
13 WIRE #14 BLACK 68261B 2.00 26 SHCS #6-32 x
1/4 LONG 46506 1.00
14 QUICK DISCON. FLAG BLUE 44491 2.00 27 SPADE TERMINAL 68116 2.00
PENDANT DECAL KIT (* = COMPONENTS) -- PART # 54489
BRACKET SUB ASSEMBLIES
EP500
(46483 BRACKET SUB ASM. 115V.
34/37

Other manuals for TorcUP EP1000

Related product manuals