EasyManua.ls Logo

Toro 07213 - Page 56

Toro 07213
60 pages
Print Icon
To Next Page IconTo Next Page
To Next Page IconTo Next Page
To Previous Page IconTo Previous Page
To Previous Page IconTo Previous Page
Loading...
56
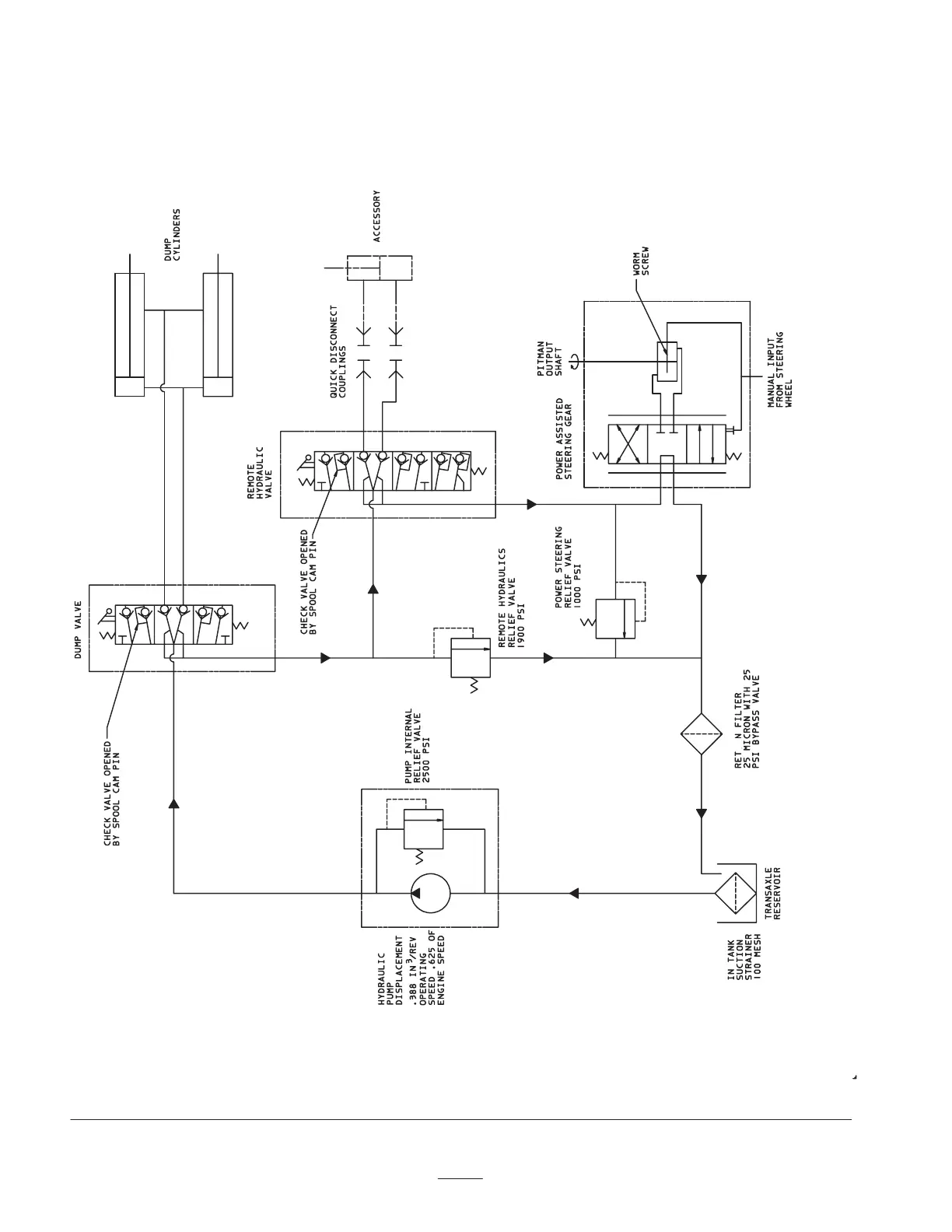
Hydraulic Schematic
(Vehicle w/ Remote Hydraulic Kit)
(Model 07213TC & 07217TC Only)
10

Table of Contents