EasyManua.ls Logo

Toro 07213 - Hydraulic Schematics

Toro 07213
60 pages
Print Icon
To Next Page IconTo Next Page
To Next Page IconTo Next Page
To Previous Page IconTo Previous Page
To Previous Page IconTo Previous Page
Loading...
55
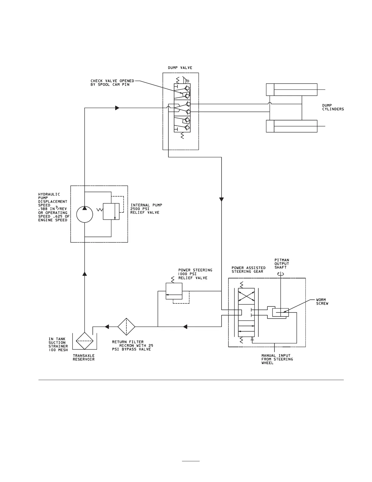
Hydraulic Schematic
(Base Vehicle)
10

Table of Contents