EasyManua.ls Logo

Toro 07213 - Page 58

Toro 07213
60 pages
Print Icon
To Next Page IconTo Next Page
To Next Page IconTo Next Page
To Previous Page IconTo Previous Page
To Previous Page IconTo Previous Page
Loading...
58
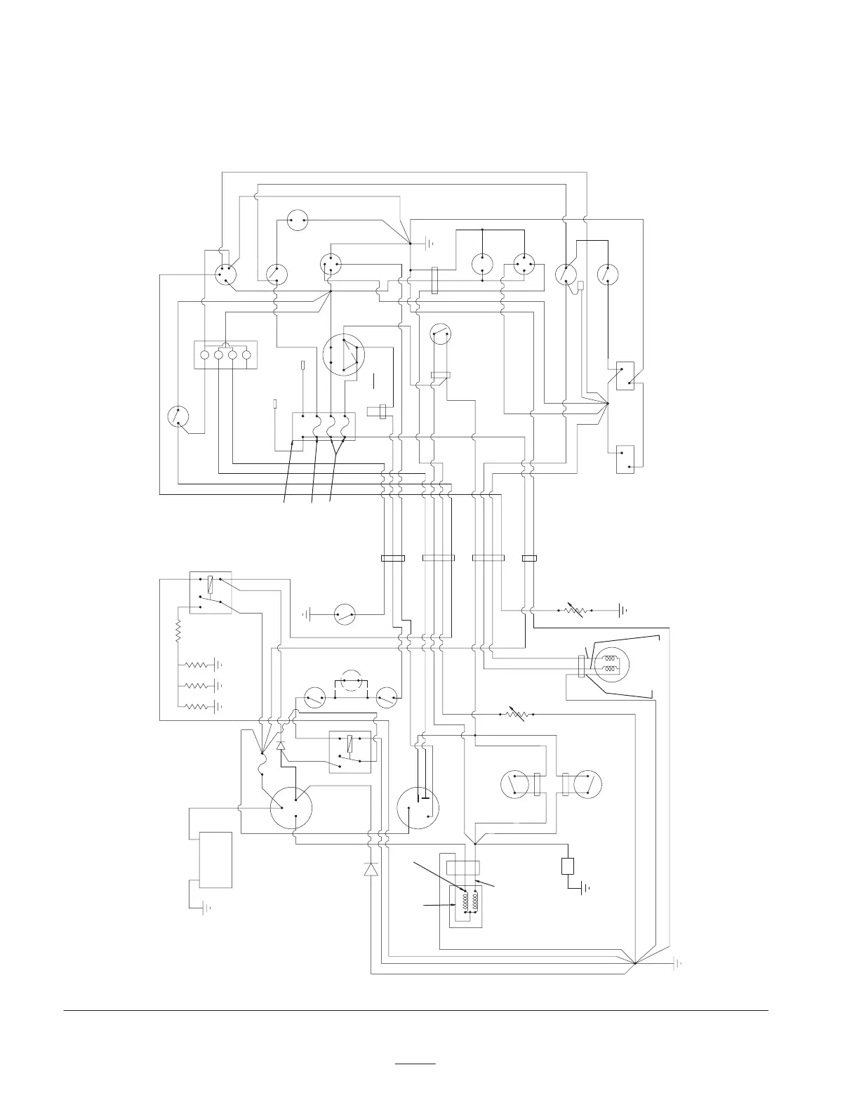
Electrical Schematic
(Vehicle w/ Remote Hydraulic Kit)
(Model 07213TC & 07217TC Only)
+
-
B
S
B
R
L
87
87A
86
85
30
FUEL
SENDER
BLACK
R/W
R/W
R/BK
R/BK
BLACK
BROWN
WHT/BK
BU/WHT
R/W
TAIL/BRAKE
LIGHT
YEL/BK
RED
STARTER
GRAY
GRN/BK
TEMP
SENDER
BLUE
ALTERNATOR
OIL PRESSURE
RUNNING)
BN/WHT
PTO
(OPT)
OFF =
CLOSED
GRAY
W
G
A
O
HORN
HORN
SWITCH
TEMP
GAUGE
2
5
6
1
3
4
LTS/HORN
I
S
G
S
A
X
Y
I
RUN
----START
I
G
S
LT
TACH (OPT)
HEADLIGHTS
S
G
I
LT
GRN/BK
YELLOW
VIOLET
BN/WHT
WHT/BK
WHT/BK
WHT/BK
WHT/BK
WHT/BK
YELLOW
ORANGE
RED
ORANGE
R/BK
ORANGE
ORANGE
WHT/BK
BLACK
BLUE
BLACK
BLACK
BLUE/WHT
BROWN
WHITE
BLACK
PINK
CLUTCH
SWITCH
RED
BLACK
LIGHT
SWITCH
BRAKE
SWITCH
BLACK
FUEL
GAUGE
HOUR
METER
RED
PINK
WHITE
WHITE
GREEN
BLACKBLACK
ORANGE
ORANGE
HI-LO
LOCKOUT
SWITCH
2-3
LOCKOUT
SWITCH
ACCESSORIES
AUX. FUSEBLOCK
BRAKE KIT
3RD HIGH
LOCKOUT
SWITCH
GLOW
BLACK
TACH
87
87A
86
85
30
VIOLET
YELLOW
YELLOW
PINK
BLACK
GLOW
INDICATOR
GLOW
PLUGS
RED
P
G
FUEL
PUMP
R/W
BLACK
B
DASH
PINK
10\ AMP\ FUSE
218-578
10 AMP FUSE
218-578
7.5 AMP FUSE
218-574
BLACK
DIODE
86-7470
RED
BROWN
IGNITION
IGNITION
PINK
FUSIBLE LINK
67-7120
86-7470
DIODE
A
B
C
HOLD
RED
BROWN
BROWN
BROWN
WHT/BK
ELEC. CLUTCH
KIT
R/W 10 GA
HYD.
SWITCH
WARNING
LIGHT
CLUSTER
(OPEN WHEN

Table of Contents