EasyManua.ls Logo

Toro 30230 - Hydraulic Schematic

Toro 30230
40 pages
Print Icon
To Next Page IconTo Next Page
To Next Page IconTo Next Page
To Previous Page IconTo Previous Page
To Previous Page IconTo Previous Page
Loading...
37
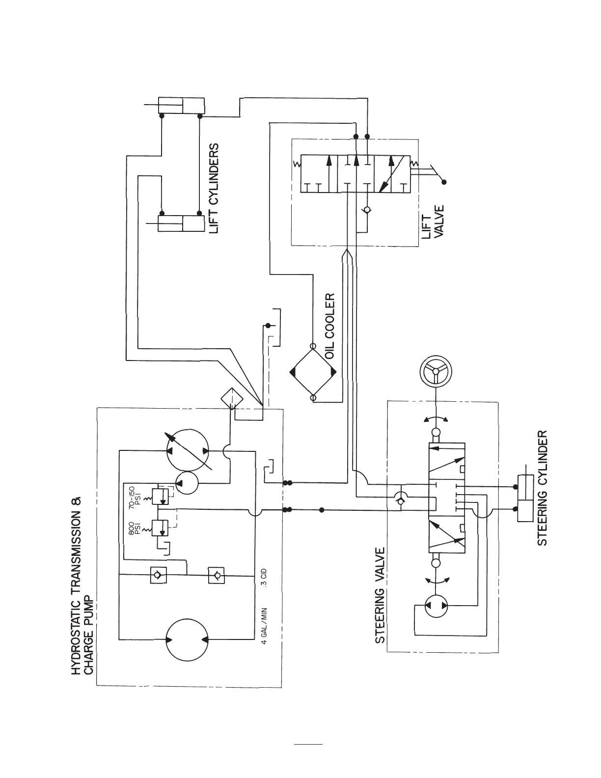
Hydraulic Schematic

Table of Contents

Related product manuals