EasyManua.ls Logo

Toro 30450 - Page 47

Toro 30450
52 pages
Print Icon
To Next Page IconTo Next Page
To Next Page IconTo Next Page
To Previous Page IconTo Previous Page
To Previous Page IconTo Previous Page
Loading...
47
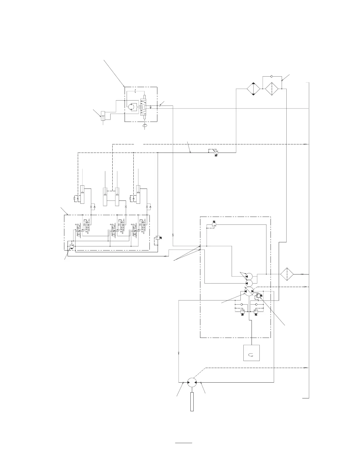
Hydraulic Schematic (2-Wheel Drive)
(5.08 CC/REV)
(138 BAR)
110 PSI
(7.6 BAR)
(25.0 CC/REV)
STEERING CYLINDER
INLET
CHECK VALVE
STEERING CONTROL UNIT
7.4 CU INCH/REV
LOCKOUT DIRECTIONAL
CONTROL VALVE WITH DETENTED
TEST PORTS
32.8/15.4
FRONT AXLE
3
100 MESH
STRAINER
FILTER
10 MICRON
F
E
D
C
O
B
A
I
ENGINE
COOLER
2.0 TURNS
LOCK TO LOCK
R
L
P
T
1200 PSI
(83 BAR)
3
3.95 GPM
(14.93 LITERS/MIN)
FRONT MOTOR
.913 IN /REV
(15.0 CC/REV)
3
FORWARD 16.2 GPM MAX
(61 LITERS/MIN MAX)
1.50 IN /REV
25 PSI
(1.7
BAR)
6000 PSI
(408 BAR)
6000 PSI
(408 BAR)
CENTER UNIT LIFT
LEFT UNIT LIFT
RIGHT UNIT LIFT
.08 ORIFICE
120 PSI OPERATING TEMP.
(8.16 BAR)
3.95 GPM
(14.93 LITERS/MIN)
.31 IN /REV
200–400 PSI
(13.6–27.2 BAR)
.039 ONE–WAY ORIFICE
.039 ONE–WAY ORIFICE
TEST PORT
3000/1600 RPM
2000 PSI
.020 ORIFICE
.020 ORIFICE
TEST PORT
TEST PORT
TEST PORT
LOCKOUT PLUNGER
(121.3 CC/REV)

Table of Contents

Related product manuals