EasyManua.ls Logo

Toro 72110 - Troubleshooting; Starter does not crank; Engine will not start, starts hard, or fails to keep running; Engine loses power

Toro 72110
40 pages
Print Icon
To Next Page IconTo Next Page
To Next Page IconTo Next Page
To Previous Page IconTo Previous Page
To Previous Page IconTo Previous Page
Loading...
Maintenance
34
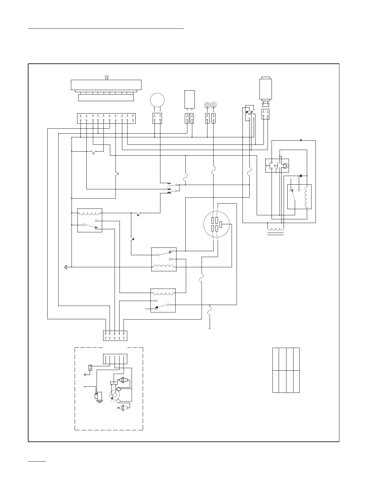
Wiring Diagram








! 

 










 
























!




!
 
!


 


 
 


 
 

 

 
















 !
!










 


!









"











 


 





!

!

 




!



 










!
 










Related product manuals