EasyManua.ls Logo

Toro 75750TA - Schematics

Toro 75750TA
56 pages
Print Icon
To Next Page IconTo Next Page
To Next Page IconTo Next Page
To Previous Page IconTo Previous Page
To Previous Page IconTo Previous Page
Loading...
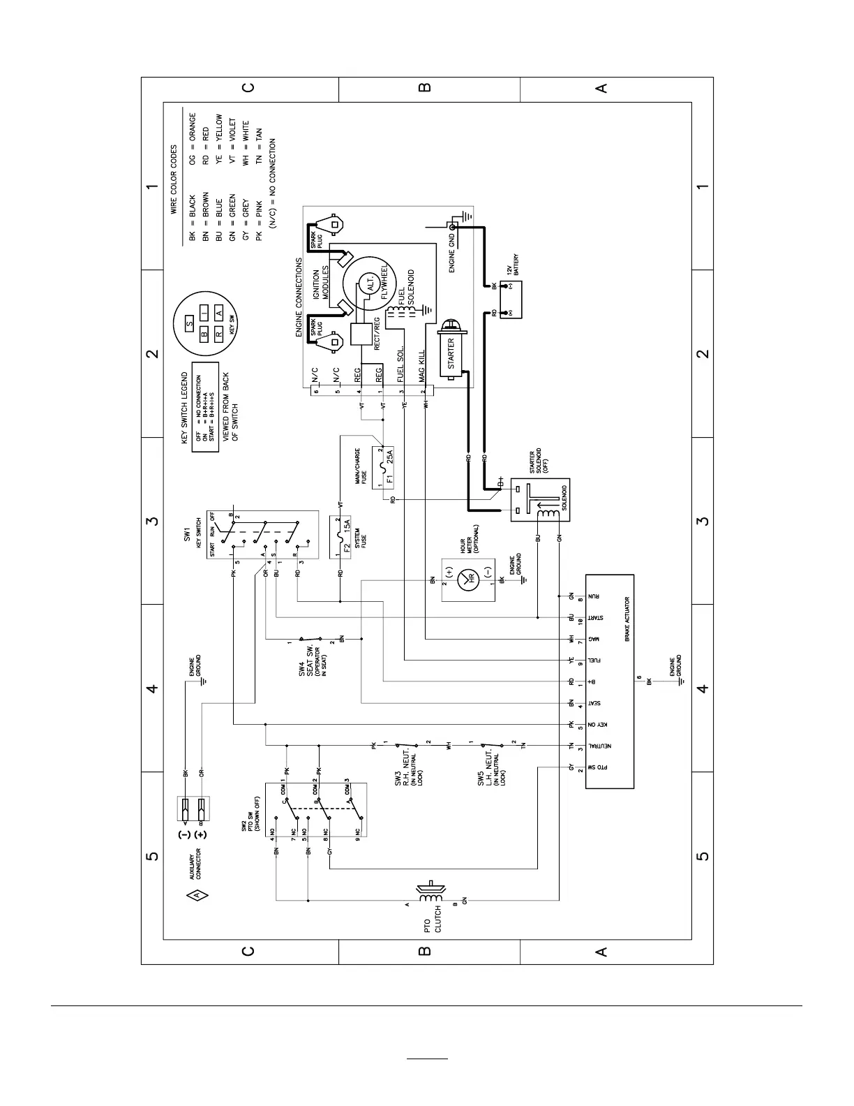
Schematics
g307974
Electrical Diagram—139–2356 (Rev . A)
52

Table of Contents

Other manuals for Toro 75750TA

Related product manuals