EasyManua.ls Logo

Trane TDH1D110A9601A - Page 22

Trane TDH1D110A9601A
40 pages
Print Icon
To Next Page IconTo Next Page
To Next Page IconTo Next Page
To Previous Page IconTo Previous Page
To Previous Page IconTo Previous Page
Loading...
22 18-CD29D1-11
Installer’s Guide
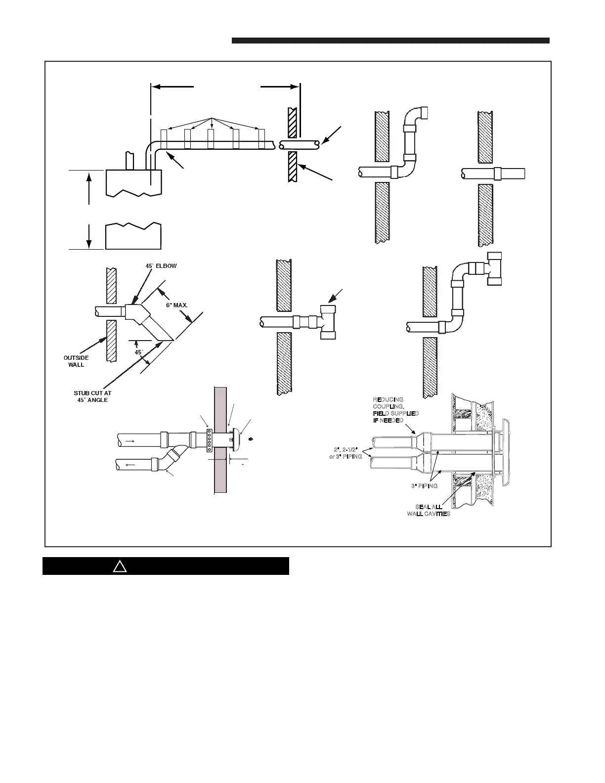
NOTE: VENT AND INLET MUST BE SUPPORT-
ED AT A MAXIMUM OF 3' INTERVALS
40" UPFLOW OR
DOWNFLOW MODELS
SEE VENTING TABLE
OUTSIDE
WALL
NOTE: ANY FITTINGS PASSING
THROUGH AN UNHEATED SPACE
MUST BE INSULATED.
FIRST SUPPORT SHOULD BE AS
CLOSE TO FURNACE CONNECTION
AS POSSIBLE.
UPWARD PITCH -- 1/4" PER FOOT
STRAPS OR OTHER SUITABLE SUPPORTS
AT MAXIMUM OF 3'-0" INTERVALS
COMBUSTION
AIR INLET
USE ONLY
APPROVED
TERMINATION
TEE
RAIN CAP
COMBUSTION AIR
STRAP
(FIELD SUPPLIED)
COMBUSTION
AIR
VENT
ELBOW
(FIELD
SUPPLIED)
VENT
1" + 1/2"
BAYAIR30AVENTA
3" PIPING
2", 2-1/2"
or 3" PIPING
REDUCING
COUPLING,
FIELD SUPPLIED
IF NEEDED
SEAL ALL
WALL CAVITIES
BAYVENT200B
c
CAUTION
!
The vent for this appliance shall not terminate
(1) Over public walkways; or
(2) Near soffit vents or crawl space vents or other
areas where condensate or vapor could create a
nuisance or hazard or cause property damage; or
(3) Where condensate vapor could cause damage or
could be detrimental to the operation of regula-
tors, relief valves. or other equipment.
For Canadian applications, horizontal vent termination kits must meet ULC-S636.

Table of Contents

Related product manuals