EasyManua.ls Logo

TYM T264 - Page 45

TYM T264
215 pages
Print Icon
To Next Page IconTo Next Page
To Next Page IconTo Next Page
To Previous Page IconTo Previous Page
To Previous Page IconTo Previous Page
Loading...
Chapter 3.Engine accessories
SECTION 1. RADIATOR
1.General description
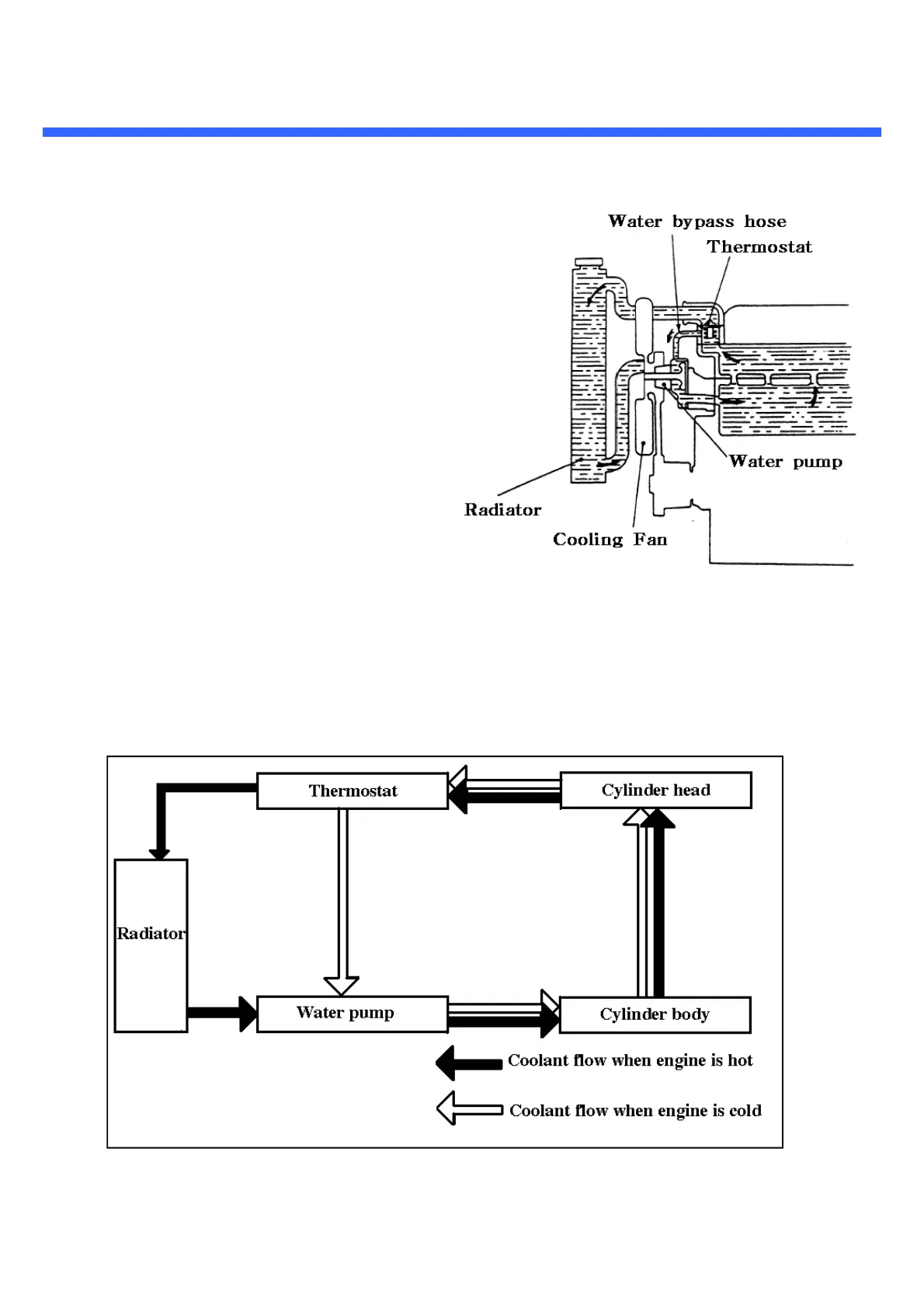
The pressure cooling system includes mainly the
radiator,water pump,multi-blade fan, and
the thermostat.During the warm-up period,the
thermostat remains closed and coolant is directed
through by-pass to the suction side of the water
pump.
Coolant then circulates through the cylinder block
and water pump only to provide a uniform and fast
warm-up period. Once the engine has reached
operating temperature,the thermostat opens and
coolant is pumped from the bottom of the radiator
via the lower hose into the cylinder block. Here it
circulates through the block and around the
cylinders.
From the cylinder block,coolant is directed through
the cylinder head and into the thermostat
housing.With the thermostat open,coolant passes
through the housing and upper radiator hose into
the top of the radiator where it is circulated to
dissipate heat.
FIG.3-1
FIG.3-2
3-1

Related product manuals