EasyManua.ls Logo

TYM T430 - Page 235

TYM T430
301 pages
Print Icon
To Next Page IconTo Next Page
To Next Page IconTo Next Page
To Previous Page IconTo Previous Page
To Previous Page IconTo Previous Page
Loading...
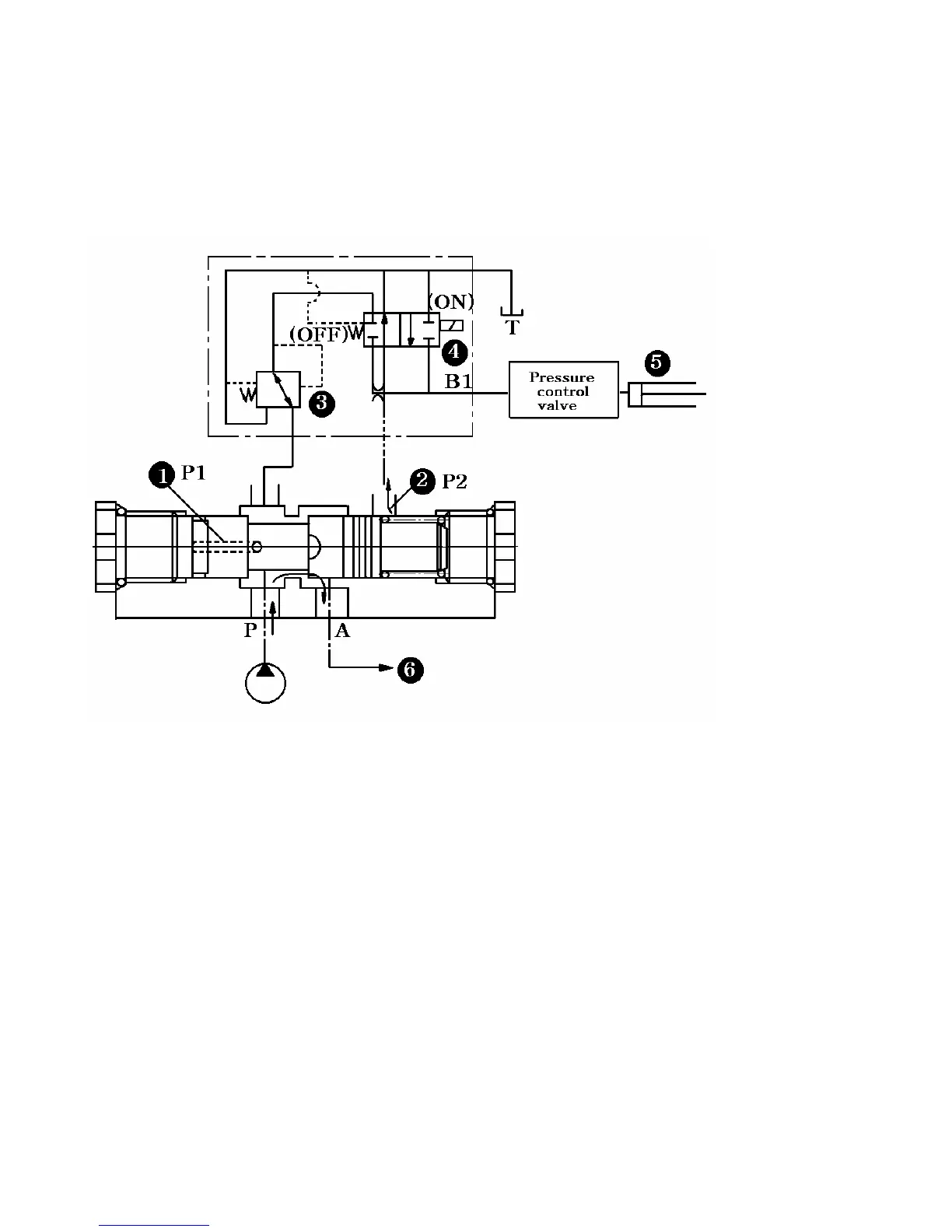
-When the solenoid is switched OFF:
The fluid in the PTO clutch is unloaded to the bank through port B.Consequently pressure P2
at passage(2) becomes zero,whereas the pressure at passage (1) is P1.Then the force imposed upon the
left side of spool (P1)overcomes the force imposed upon the right side (P2+spring force),so that the
spool is pushed rightwards to connect port P and part A. Therefore no fluid from the pump is branched
off to the PTO clutch; that is,all fluid flows to the control valve.
Fig. 9-30 PTO solenoid switch OFFposition
(1) Pressure-reducing valve.
This valve is composed of the spool,spring,and piston and bleeds off the surplus fluid from the pump
into the tank by actuating the spool when the fluid pressure exceeds the regulated pressure at port B
(2) Fixed orifice
This orifice controls the fluid flow at B in accordance with the pressure differential between the
secondary pressure of the pressure reducing valve and the PTO clutch actuating pressure.
9-23
(1)Passage (1)
(2)Passage (2)
(3)Pressure-reducing valve
(4)Changeover valve
(5)PTO clutch
(6)To control valve

Table of Contents

Related product manuals