EasyManua.ls Logo

TYM T431 - Page 100

TYM T431
108 pages
Print Icon
To Next Page IconTo Next Page
To Next Page IconTo Next Page
To Previous Page IconTo Previous Page
To Previous Page IconTo Previous Page
Loading...
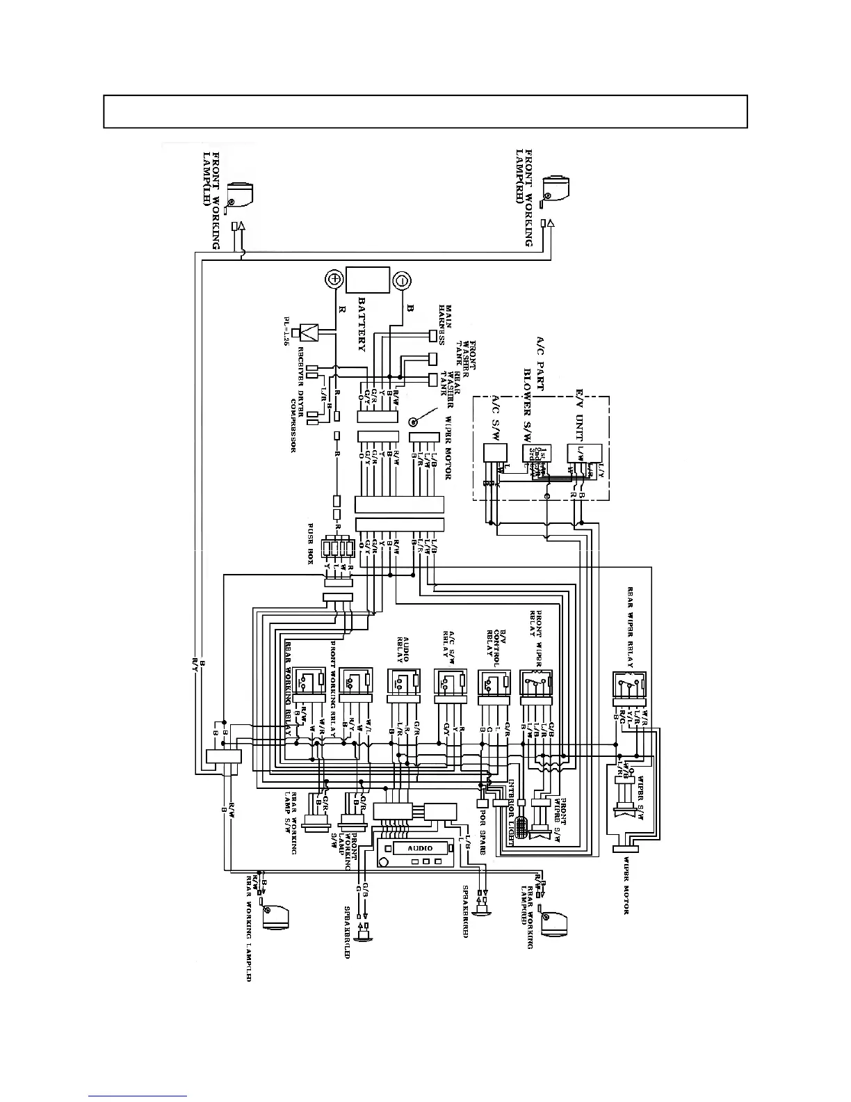
CABIN WIRING DIAGRAM
99

Table of Contents

Related product manuals