EasyManua.ls Logo

Ungo MS2000 - Door Lock Diagrams

Default Icon
17 pages
Print Icon
To Next Page IconTo Next Page
To Next Page IconTo Next Page
To Previous Page IconTo Previous Page
To Previous Page IconTo Previous Page
Loading...
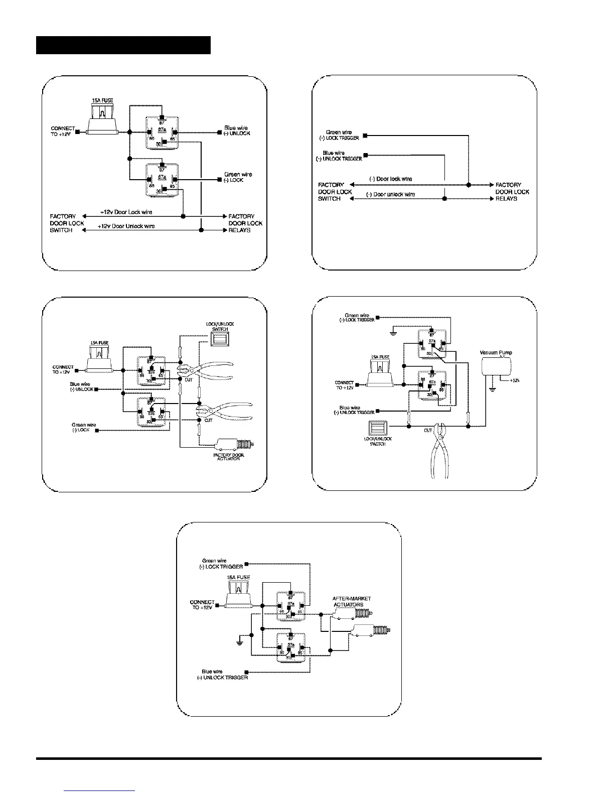
Positive Pulse Door Lock System
Negative Pulse Door Lock System
Door Lock Wiring Diagrams
Reverse Polarity Door Lock System
Vacuum Pump Systems
Actuator Diagram
Page 13 - MS2000 Installation Manual