EasyManua.ls Logo

Unic URW295CUR - Oil Flow When Hook Storing Relief Valve is Functioning

Unic URW295CUR
155 pages
Print Icon
To Next Page IconTo Next Page
To Next Page IconTo Next Page
To Previous Page IconTo Previous Page
To Previous Page IconTo Previous Page
Loading...
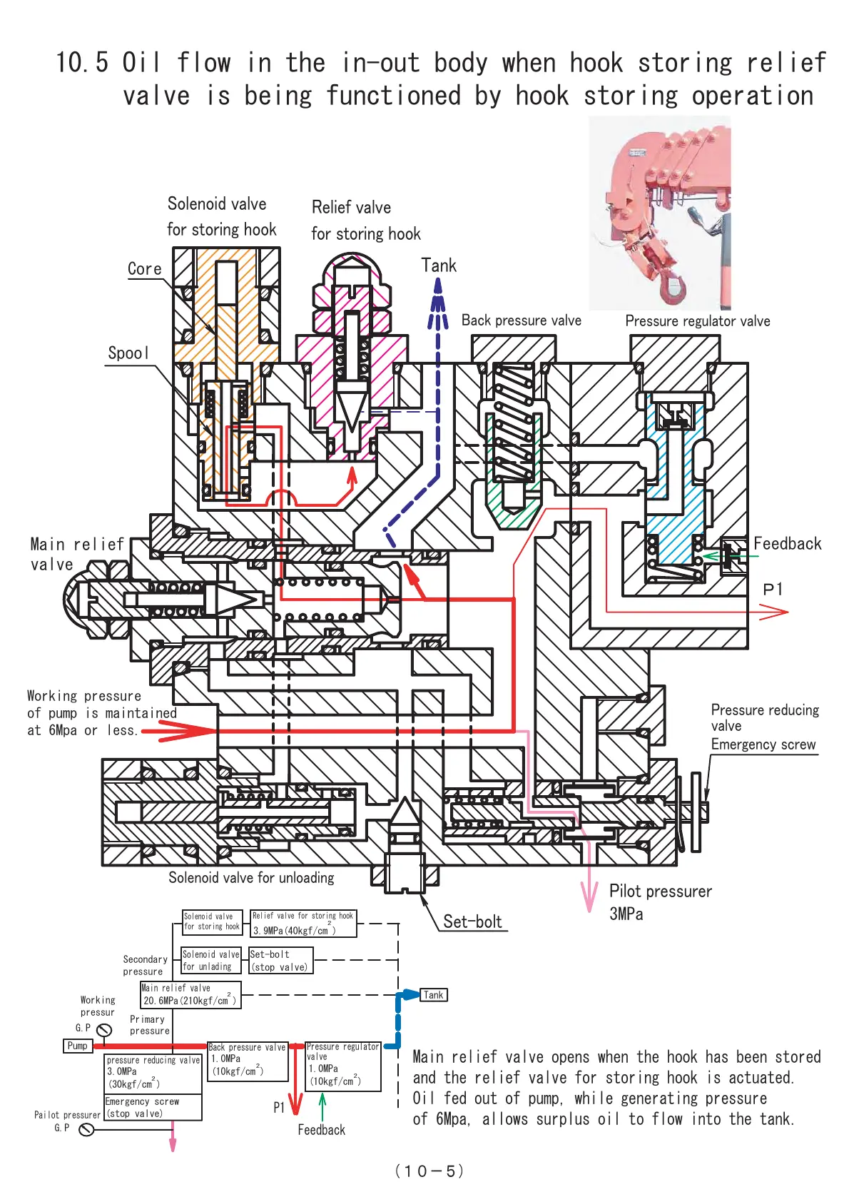
10.5 Oil flow in the in-out body when hook storing relief
valve is being functioned by hook storing operation
󲥵1󲥽-5)
Main relief valve opens when the hook has been stored
and the relief valve for storing hook is actuated.
Oil fed out of pump, while generating pressure
of 6Mpa, allows surplus oil to flow into the tank.
P1
Pilot 󲩨re󲩫󲩫󲩭rer
3MPa
Spool
Main relief
valve
Pre󲩫󲩫󲩭re re󲩜󲩭ci󲩦󲩟
󲩮al󲩮e
E󲩥er󲩟e󲩦cy 󲩫crew
Sole󲩦oi󲩜 󲩮al󲩮e for 󲩭󲩦loa󲩜i󲩦󲩟
Relief 󲩮al󲩮e
for 󲩫tori󲩦󲩟 󲩠ook
Sole󲩦oi󲩜 󲩮al󲩮e
for 󲩫tori󲩦󲩟 󲩠ook
Pre󲩫󲩫󲩭re re󲩟󲩭lator 󲩮al󲩮e
Back 󲩨re󲩫󲩫󲩭re 󲩮al󲩮e
Ta󲩦k
Set-󲩚olt
Core
P1
Solenoid valve
for storing hook
Relief valve for storing hook
3.9MPa(40kgf/cm )
2
Solenoid valve
for unlading
pressure reducing valve
Pump
Tank
Main relief valve
Back pressure valve
Pressure regulator
valve
Emergency screw
(stop valve)
3.0MPa
(30kgf/cm )
20.6MPa(210kgf/cm )
Set-bolt
(stop valve)
G.P
Pailot pressurer
G.P
1.0MPa
(10kgf/cm )
1.0MPa
(10kgf/cm )
2
2
2
2
Feedback
Working pressure
of pump is maintained
at 6Mpa or less.
Feedback
Primary
pressure
Secondary
pressure
Working
pressur
Courtesy of Machine.Market

Related product manuals