EasyManua.ls Logo

Vinotemp 1500CD - Wiring Diagram

Vinotemp 1500CD
20 pages
Print Icon
To Next Page IconTo Next Page
To Next Page IconTo Next Page
To Previous Page IconTo Previous Page
To Previous Page IconTo Previous Page
Loading...
- 15 -
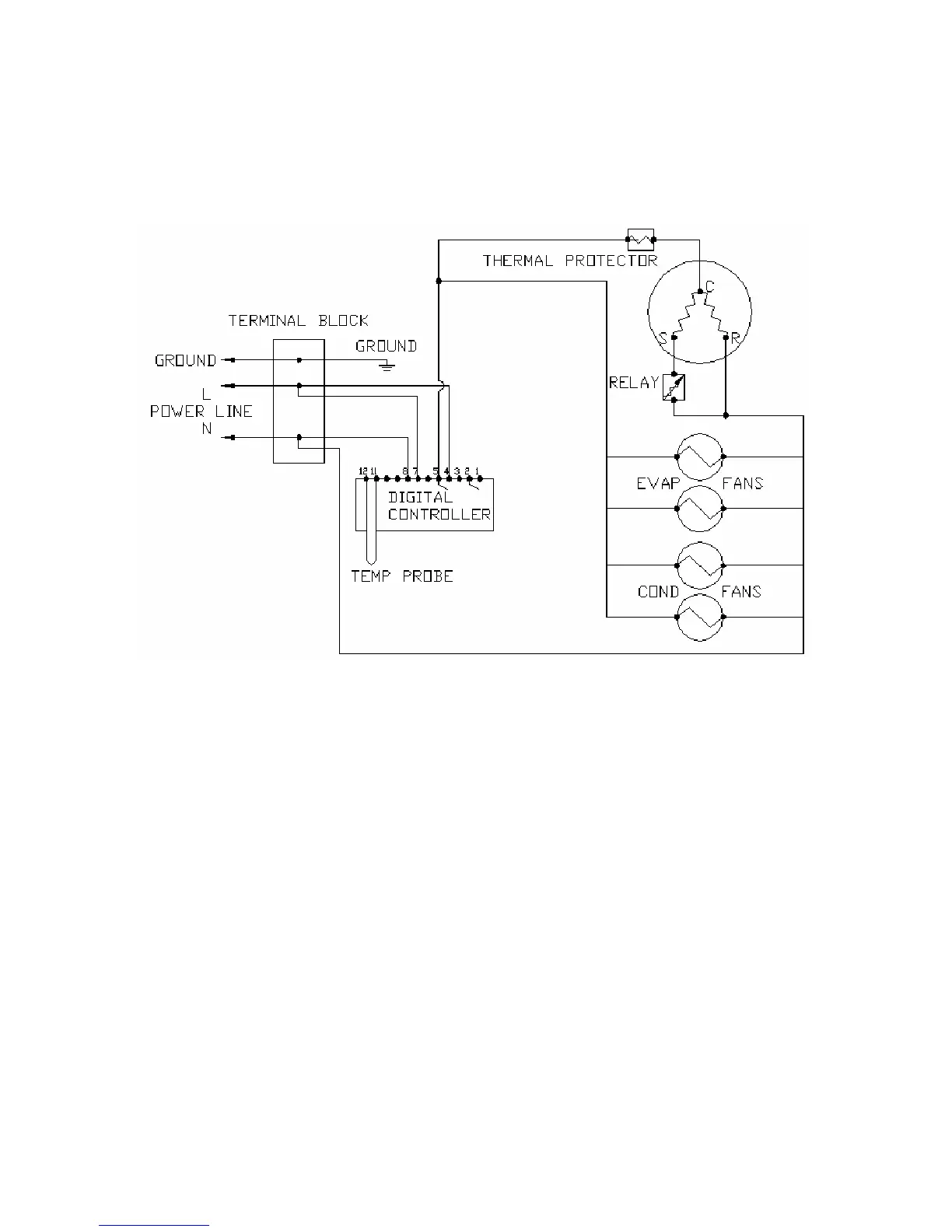
Wiring Diagram
Fig. 6.1 WIRING DIAGRAM

Related product manuals