EasyManua.ls Logo

Volvo IPS650 - Page 137

Volvo IPS650
160 pages
Print Icon
To Next Page IconTo Next Page
To Next Page IconTo Next Page
To Previous Page IconTo Previous Page
To Previous Page IconTo Previous Page
Loading...
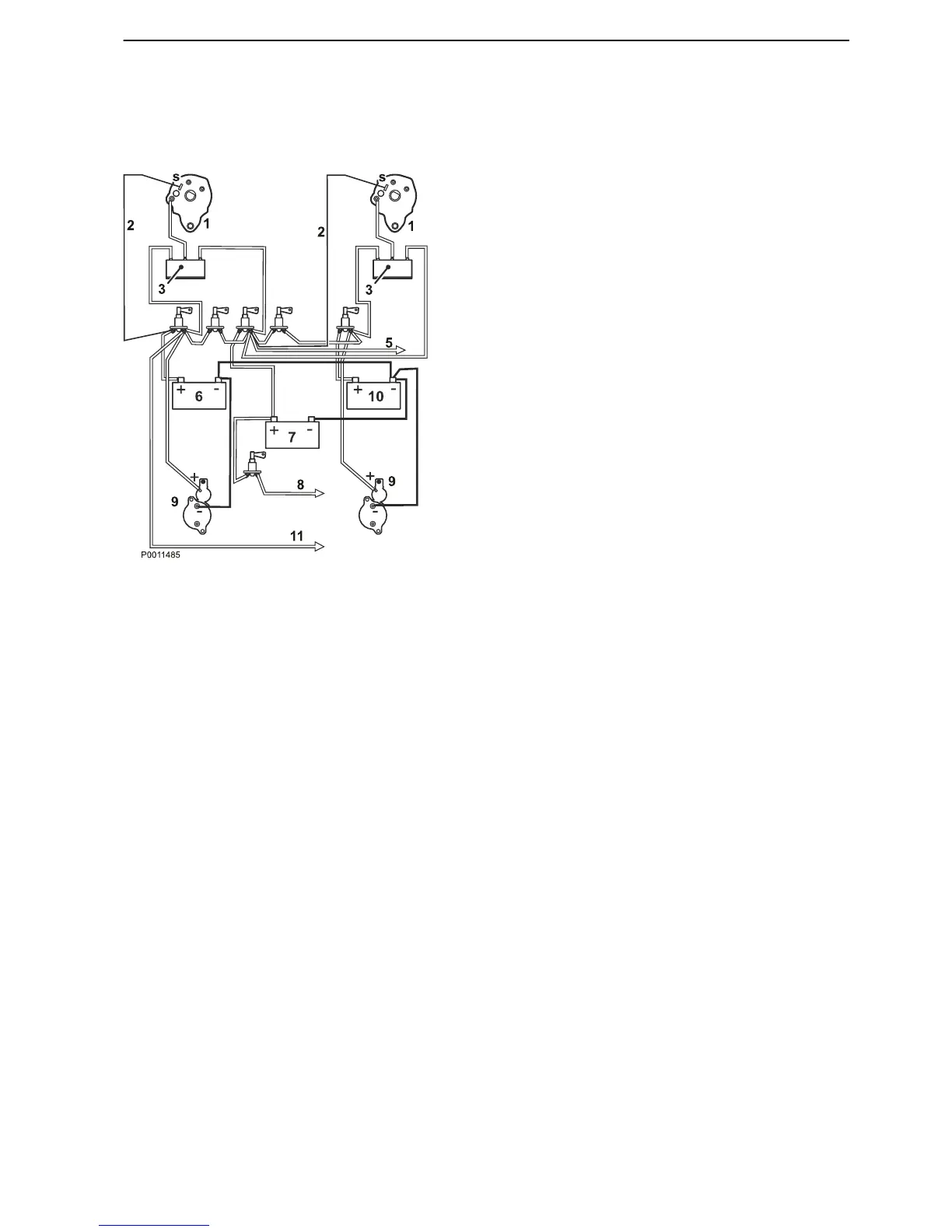
Twin installation 24 V, one separate
service battery array
(Tolerant
system in case of fault in one installation)
Alternative installation
Separate start battery arrays for each engine (driv-
etrain).
Connect the sensor cable from the alternators to the
service battery arrays.
One separate service battery array.
All equipment, large power consumers and lamps,
fans, fridge etc. are connected to the service battery
array.
NOTICE! Large power consumers must have a sep-
arate switch that is connected directly to the service
battery positive terminal (+).
Certain sensitive navigation equipment may cease
to function temporarily if it is connected to the same
battery array as a large consumer.
Tolerant system in case of fault in one installation
If a short circuit occurs in one of the drivetrains, this will
not affect the other drivetrain.
1 Alternator
2
Sensor cable
3 3-way charge distributor (not Volvo Penta accessory)
4 Battery changeover switch
5 Accessories (normal consumers)
6 Start battery, port
7 Service battery
8 Capstans etc. (major power consumers)
9 Starter motor
10 Start battery, starboard
11 Navigation equipment (24 V: max 7.5 A (180W))
Installation, Electrical System
47704162 10-2014 © AB VOLVO PENTA 135

Related product manuals