EasyManua.ls Logo

Wanner Engineering Hydra-Cell H-25 - Page 10

Wanner Engineering Hydra-Cell H-25
26 pages
Print Icon
To Next Page IconTo Next Page
To Next Page IconTo Next Page
To Previous Page IconTo Previous Page
To Previous Page IconTo Previous Page
Loading...
10
G25-991-2400A
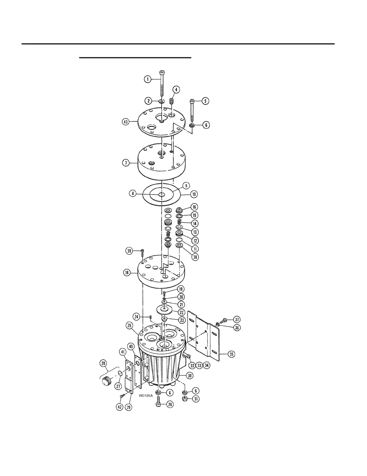
H/G-25 Service (Fluid End)
Models with Non-Metallic Pump Head

Related product manuals