EasyManua.ls Logo

Warwick Blue Cab 15 - Page 12

Warwick Blue Cab 15
14 pages
Print Icon
To Next Page IconTo Next Page
To Next Page IconTo Next Page
To Previous Page IconTo Previous Page
To Previous Page IconTo Previous Page
Loading...
BBLLUUEE CCAABB 3300
12
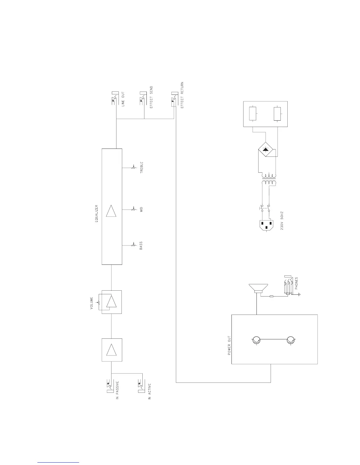
CIRCUIT DIAGRAM

Related product manuals