EasyManua.ls Logo

Whirlpool ARG 920 - Circuit Diagram; Electrical Schematics

Whirlpool ARG 920
5 pages
Print Icon
To Previous Page IconTo Previous Page
To Previous Page IconTo Previous Page
Loading...
SERVICE
Whirlpool Europe 08.08.1996 / Page 5
Customer Service Doc. No: 4812 711 15438
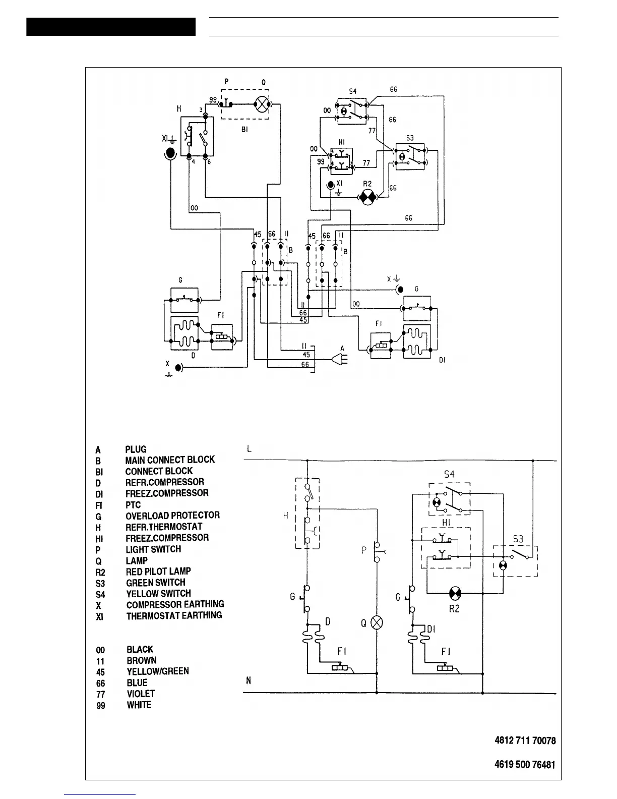
Circuit diagram

Related product manuals