EasyManua.ls Logo

Whirlpool FL 5064 - Circuit Diagram; Electrical System Overview; Component Function Legend

Whirlpool FL 5064
8 pages
Print Icon
To Next Page IconTo Next Page
To Next Page IconTo Next Page
To Previous Page IconTo Previous Page
To Previous Page IconTo Previous Page
Loading...
SERVICE
Whirlpool Europe FL 5064 11.09.2001 / Page 7
Customer Service 8570 506 10000 Doc. No: 4812 712 16681
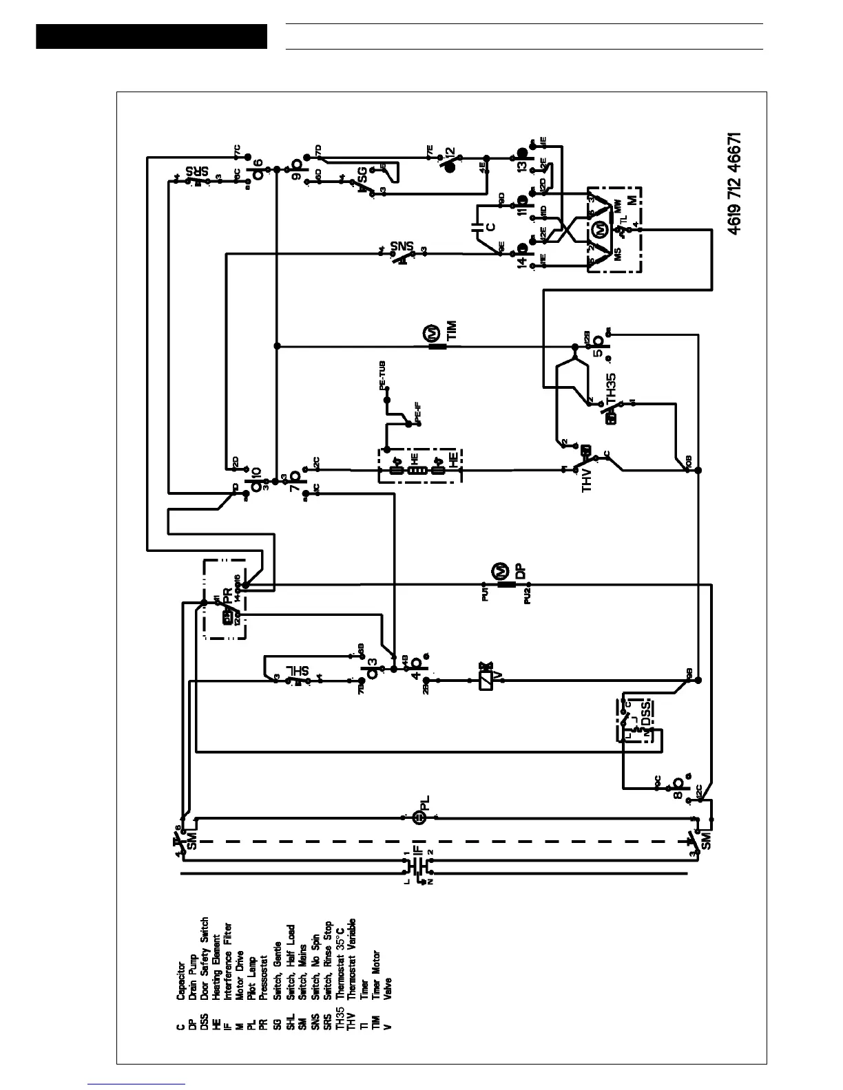
Circuit diagram

Related product manuals