EasyManua.ls Logo

Wiratech XBF-500 - Circuit Diagram

Default Icon
8 pages
Print Icon
To Previous Page IconTo Previous Page
To Previous Page IconTo Previous Page
Loading...
7
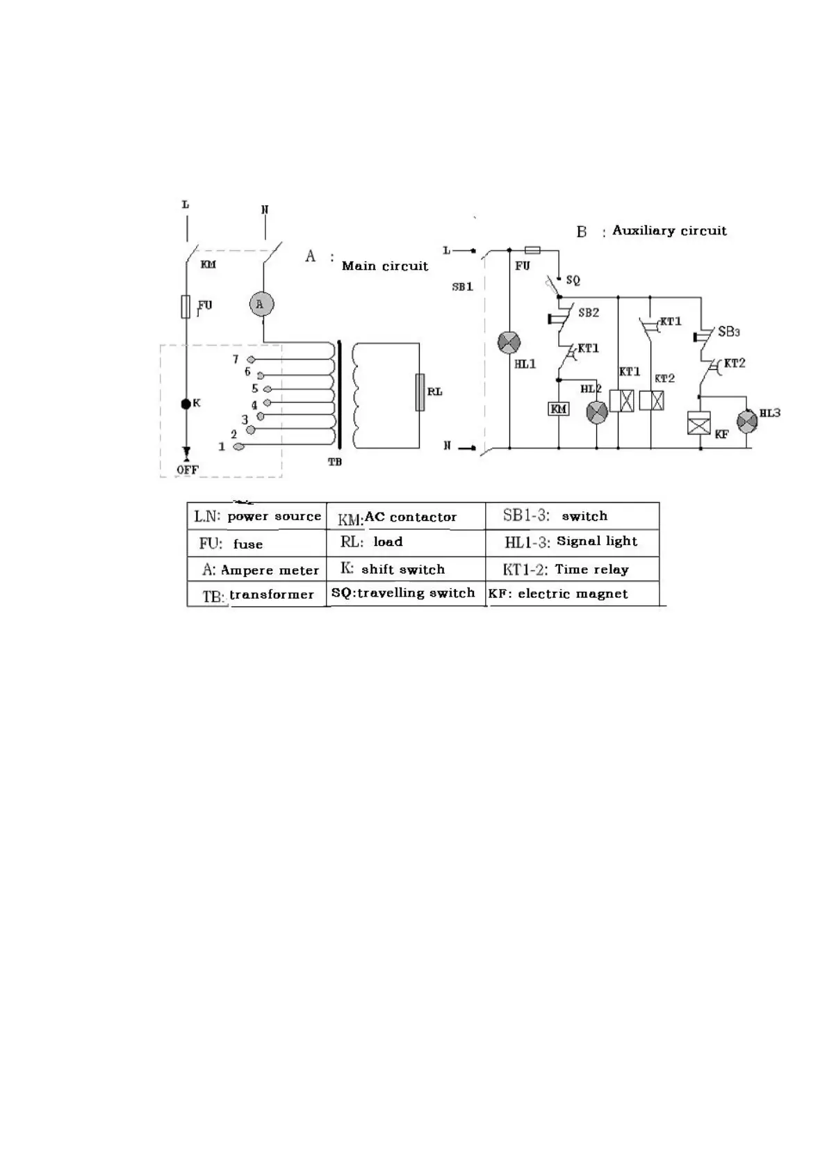
X. CIRCUIT DIAGRAM