EasyManua.ls Logo

XtraVac RBF8 - Page 37

XtraVac RBF8
91 pages
Print Icon
To Next Page IconTo Next Page
To Next Page IconTo Next Page
To Previous Page IconTo Previous Page
To Previous Page IconTo Previous Page
Loading...
3L1
3L3
P/E
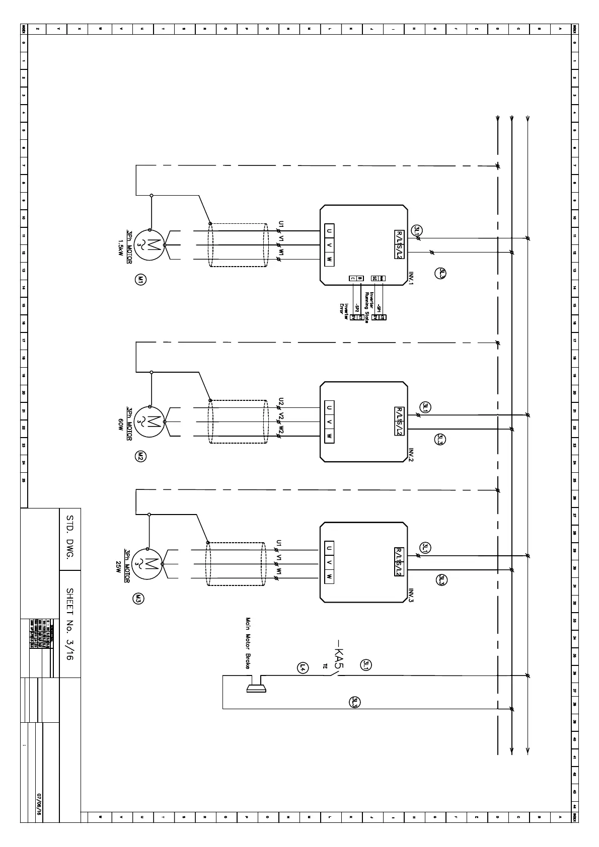
ATV12H018M2
0.1 Kw
ATV12H018M2
0.1 Kw
2.2 Kw
FR-D720S-2.2K
Date:
Electric Diagrams
Designer:
Qingchao Huang
Design S/N
Any question please contact
No explain for any revision
1702023OY
Motor Drive 2
Main Motor Driver
From Page 1
Main Motor
""
Type
Bag Infeed Motor Driver
Bottom Bag Infeed Motor
""
Type
""
Type
Bag Infeed Motor Driver
Top Bag Infeed Motor