EasyManua.ls Logo

XtremeAIR XA41 - Oil Cooling

Default Icon
284 pages
Print Icon
To Next Page IconTo Next Page
To Next Page IconTo Next Page
To Previous Page IconTo Previous Page
To Previous Page IconTo Previous Page
Loading...
Maintenance Manual XA41/XA42
AMM-XA42-0040-001 C.00
Page 4 Page date:
Chapter 79 25.09.2018
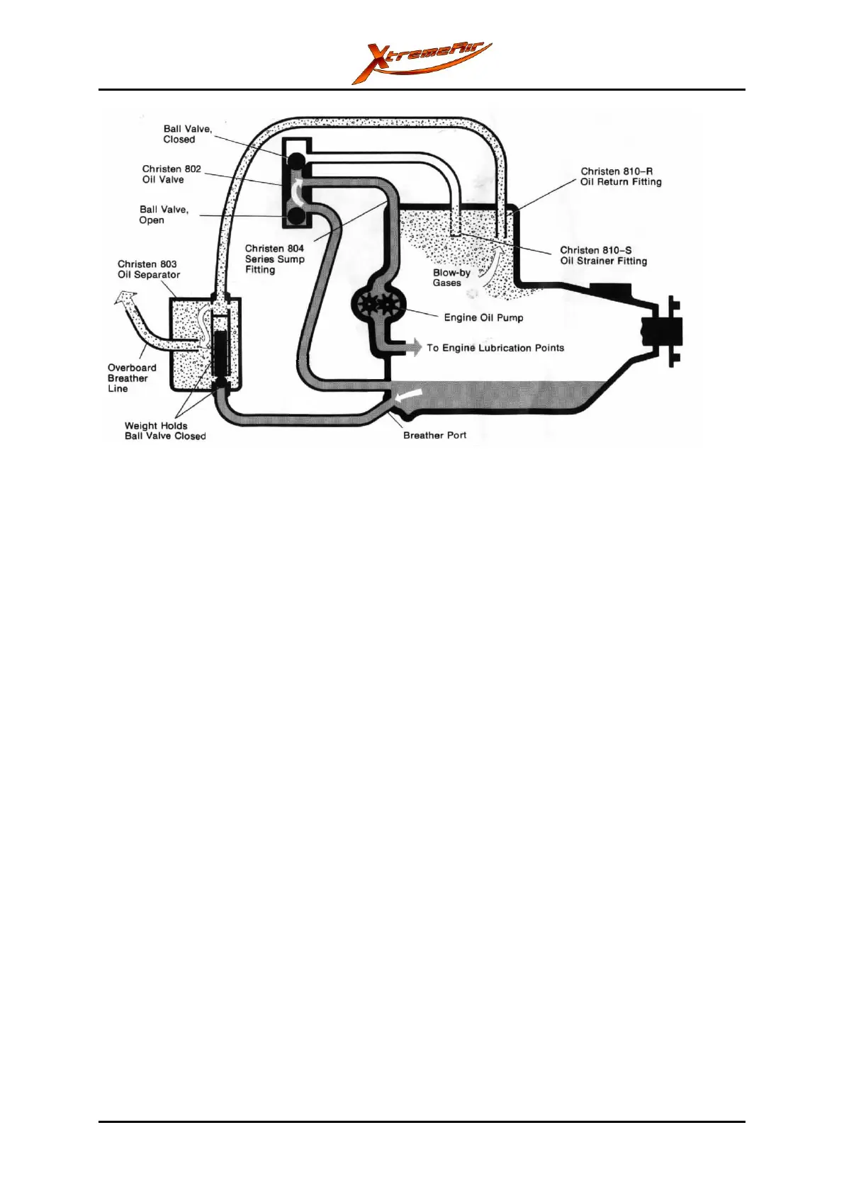
Figure 79-3: Schematic illustration of the Christen oil system during inverted flight.
The overboard breather line is connected to the landing gear fairing on the right side.
For maintenance of the inverted oil system, refer to the Lycoming maintenance program.
79-40-00 OIL COOLING
The XA41 and the XA42 have two oil coolers (Setrab P/N 50-113-7612). Flexible hoses
connect the oil coolers to each other and to the engine. The oil coolers are attached to the
engine mount on the left and the right side. Air flow to the oil coolers is supplied through the
cowling. This air flow comes out of the engine compartment behind the oil coolers.
During operation, the oil flow is as follows: The oil pump supplies the hot oil through a hose
to the left oil cooler, then to the right oil cooler and then back into the engine.
For information on the flexible hoses for the oil system connections, refer to chapter 20-10-
06.

Table of Contents

Other manuals for XtremeAIR XA41

Related product manuals