EasyManua.ls Logo

Yamaha 30 - Hour Meter Kit

Yamaha 30
497 pages
Print Icon
To Next Page IconTo Next Page
To Next Page IconTo Next Page
To Previous Page IconTo Previous Page
To Previous Page IconTo Previous Page
Loading...
5-27
Outboard Rigging Guide - 2001 Hour Meter Kit
Mounting
1. Select a mounting location so the hour meter
is easy to read from the helm. Be sure there is
sufficient clearance behind the panel for the
meter.
2. Make a 2-1/6 inch hole in the desired loca-
tion.
3. Remove the fitting plate from the meter, fit
the meter into the panel, and install over the
mounting studs.
4. Place the washers over the studs, then evenly
tighten the mounting nuts until the meter can
no longer be rotated by hand.
NOTE: If the instrument panel has a thickness of
more than 13mm (0.5 in) and it is impossible to
secure the meter with the fitting plate, cut the fit-
ting plate so the meter can be installed.
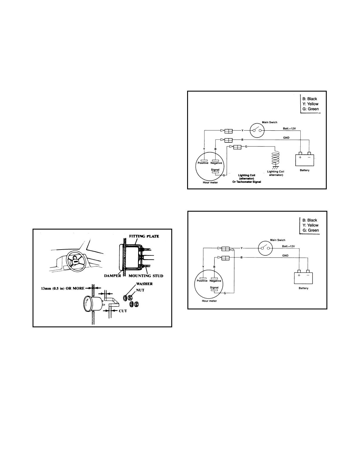
Wiring
Connect the wires as shown:
Counting time while engine is running.
Counting time while main switch is ON.

Table of Contents

Related product manuals