EasyManua.ls Logo

Yamaha EF2000iS - Circuit Diagram

Yamaha EF2000iS
312 pages
Print Icon
To Next Page IconTo Next Page
To Next Page IconTo Next Page
To Previous Page IconTo Previous Page
To Previous Page IconTo Previous Page
Loading...
5-4
ELEC
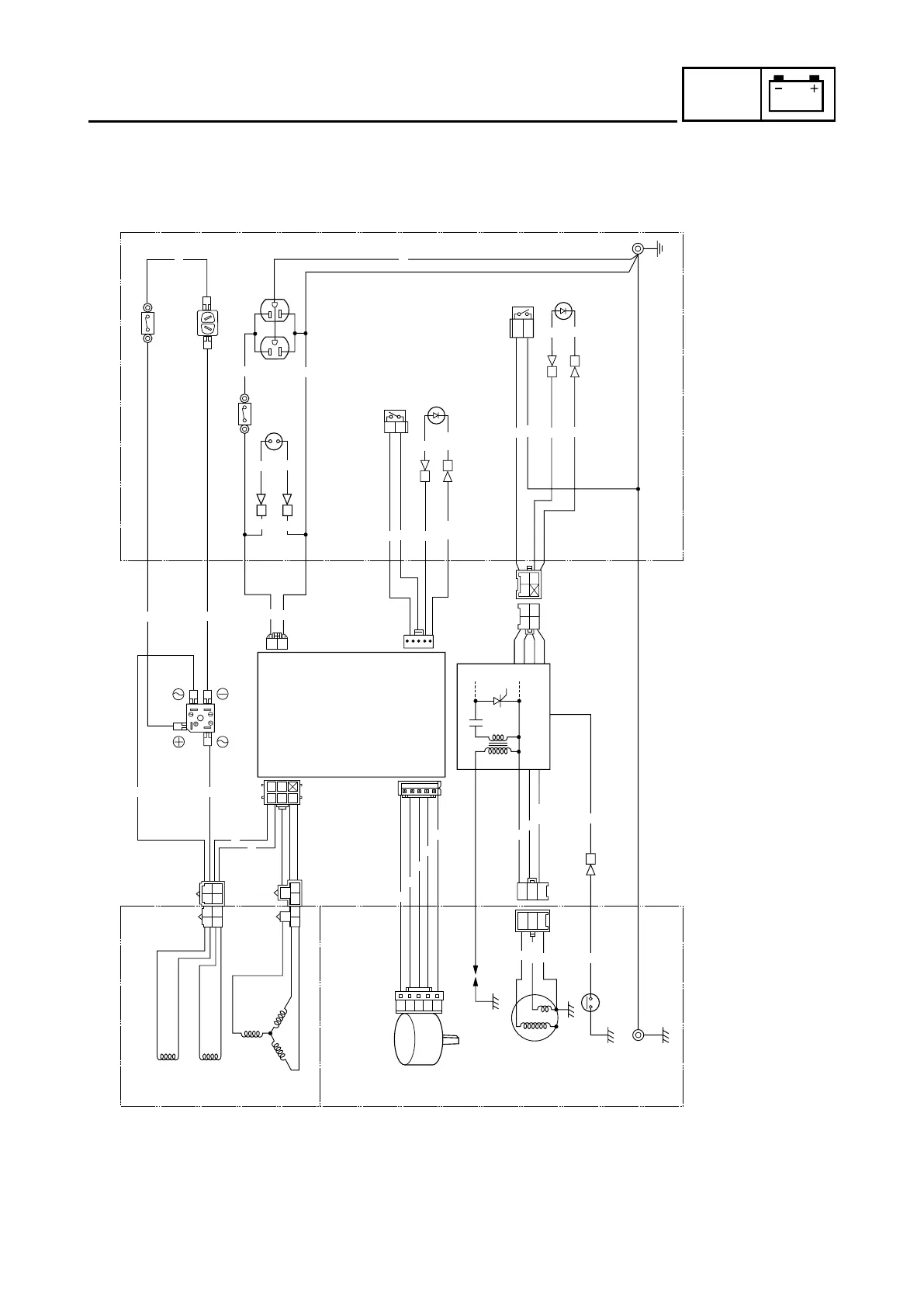
CIRCUIT DIAGRAM
CIRCUIT DIAGRAM
(FOR CANADA)
W
Br
R
R
Br
R
Br
R
Br
R
Br
Br
B
B
B
B
B
BB
B
B
B
Y
Y
O
O
O
Y
Y
Y
Y
YY
Y
Y
Y
Y
R
RR
R
R
L
L
L
L
L
L
L
L
L
G
G
Y
Y
O
O
O
O
O
O
L
O
O
B/W
B/W
R/W
Br
BrBr
R/W R/W R/W
G
G
O
G
2
1
3
4
6
u
i
o
5
7
8
9
q
0
e
w
r
y
t
p
1 Sub coil
2 DC coil
3 Main coil
4 DC rectifier
5 DC switch (N.F.B.)
6 AC switch (N.F.B.)
7 DC receptacle
8 AC pilot light
9 AC receptacle
0 Economy control switch
q Overload warning light
w Engine switch
e Oil warning light
r Ground (earth) terminal
t Control unit
y CDI unit/Ignition coil
u Throttle control motor
i Spark plug
o CDI magneto
p Oil level switch
Color code
B Black
Br Brown
G Green
L Blue
O Orange
R Red
W White
Y Yellow
B/W Black/White
G/Y Green/Yellow
R/W Red/White
7DK40-05 6/12/09 6:01 PM Page 8

Table of Contents

Other manuals for Yamaha EF2000iS

Related product manuals