EasyManua.ls Logo

A.O. Smith GPS-75 - Power Vent Wiring Schematic and Safety; Wiring Diagrams and Electrical Safety Precautions

A.O. Smith GPS-75
36 pages
Print Icon
To Next Page IconTo Next Page
To Next Page IconTo Next Page
To Previous Page IconTo Previous Page
To Previous Page IconTo Previous Page
Loading...
19
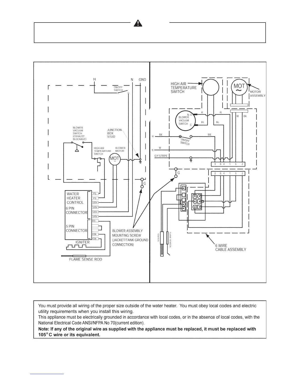
CAUTION
LABEL ALL WIRES PRIOR TO DISCONNECTION WHEN SERVICING CONTROLS. WIRING ERRORS CAN
CAUSE IMPROPER AND DANGEROUS OPERATION. VERIFY PROPER OPERATION AFTER SERVICING.
FIGURE 17. POWER VENT WIRING SCHEMATIC.

Table of Contents