EasyManua.ls Logo

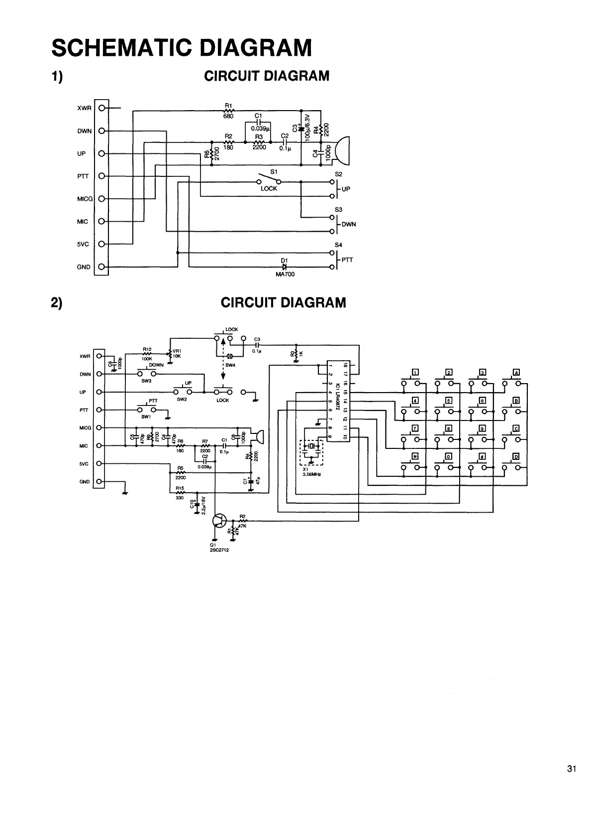
Alinco DR-130 - CIRCUIT DIAGRAMS; Overall Schematic Diagrams

Alinco DR-130
38 pages
Print Icon
To Next Page IconTo Next Page
To Next Page IconTo Next Page
To Previous Page IconTo Previous Page
To Previous Page IconTo Previous Page
Loading...

Related product manuals