EasyManua.ls Logo

Allied A93UH1D - Trap; Drain Assembly Using 1;2 PVC or 3;4 PVC

Default Icon
60 pages
Print Icon
To Next Page IconTo Next Page
To Next Page IconTo Next Page
To Previous Page IconTo Previous Page
To Previous Page IconTo Previous Page
Loading...
507270-03 Page 37 of 60Issue 1621
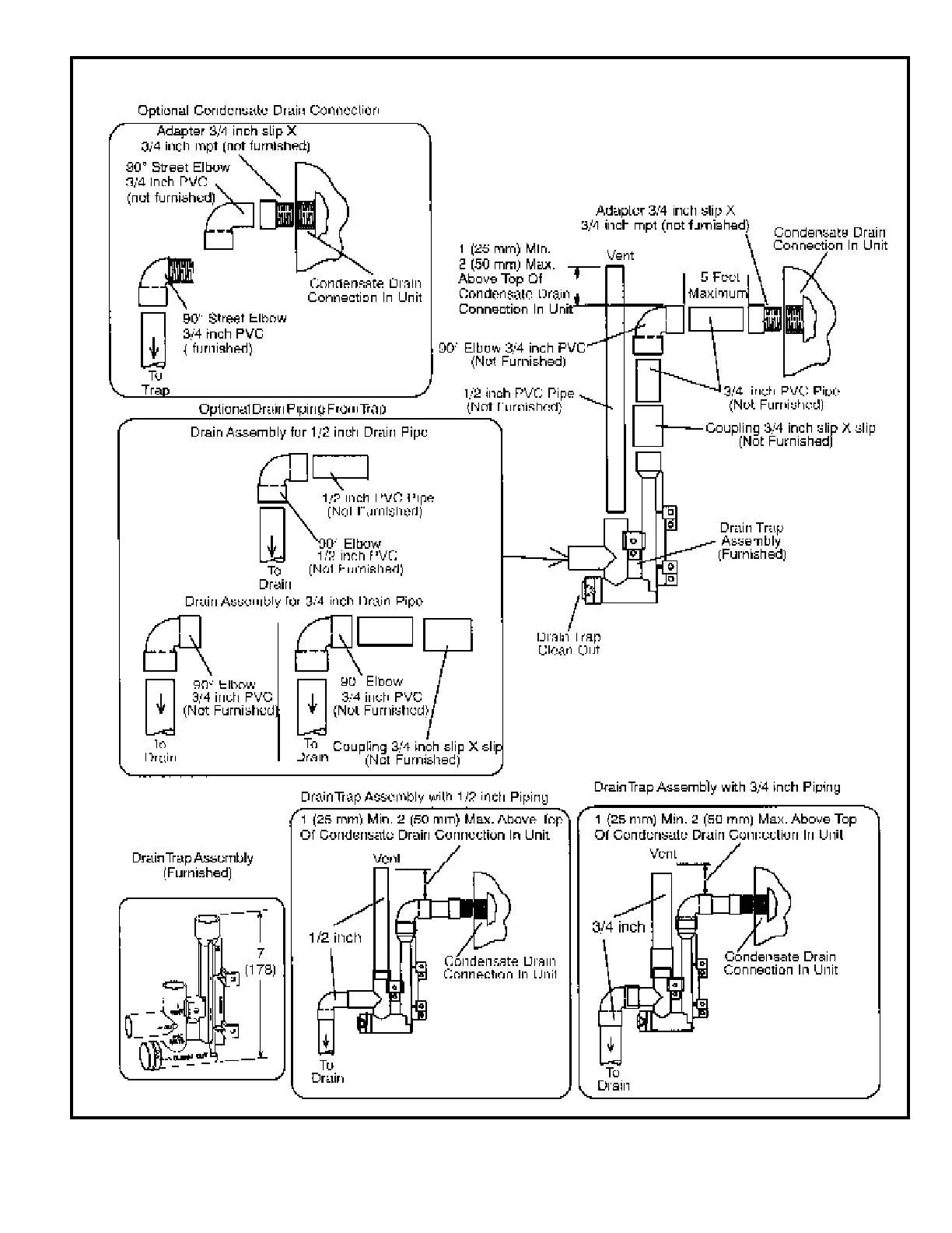
Figure 55
Trap / Drain Assembly Using 1/2” PVC or 3/4” PVC

Related product manuals