EasyManua.ls Logo

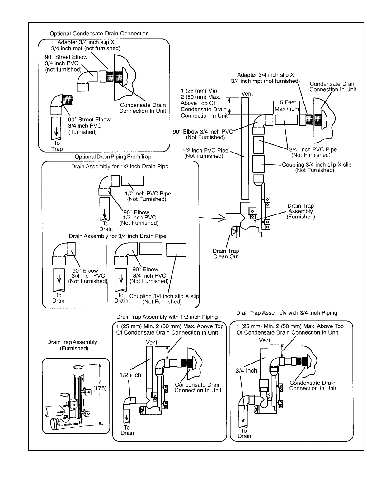
Allied A96UH1E - Trap; Drain Assembly; Figure 59. Trap; Drain Assembly Using 1;2 PVC or 3;4 PVC

Allied A96UH1E
57 pages
Print Icon
To Next Page IconTo Next Page
To Next Page IconTo Next Page
To Previous Page IconTo Previous Page
To Previous Page IconTo Previous Page
Loading...
508297-01 Page 37 of 57Issue 2219
Figure 59. Trap / Drain Assembly Using 1/2” PVC or 3/4” PVC

Related product manuals