EasyManua.ls Logo

Alpha CB28 - Wiring Diagrams

Alpha CB28
36 pages
Print Icon
To Next Page IconTo Next Page
To Next Page IconTo Next Page
To Previous Page IconTo Previous Page
To Previous Page IconTo Previous Page
Loading...
27
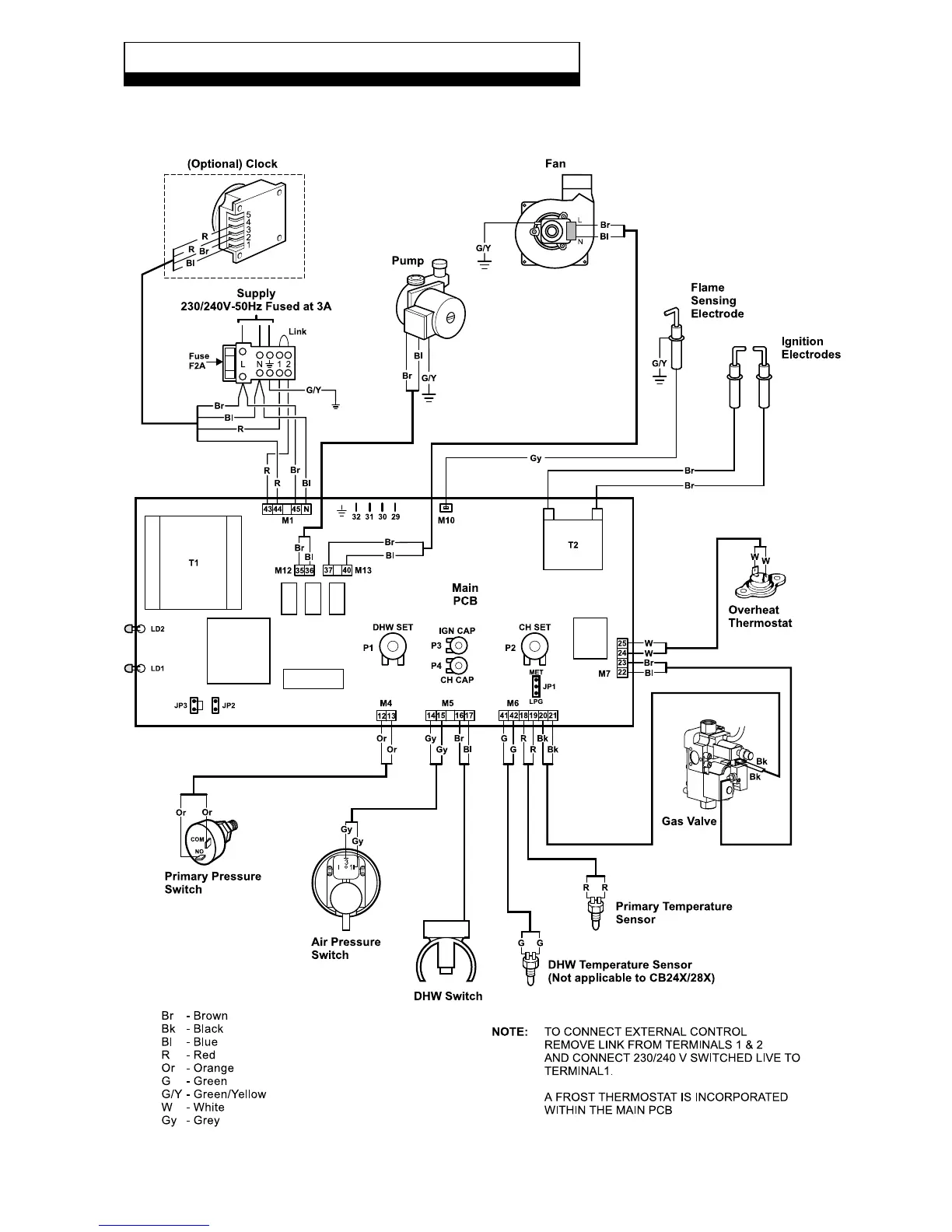
9.1 ILLUSTRATED WIRING DIAGRAM
Alpha CB24/28 - Wiring Diagrams
9 WIRING DIAGRAMS

Other manuals for Alpha CB28

Related product manuals