EasyManua.ls Logo

Astralpool Asralpool Chlore Smart 30 - Page 33

Astralpool Asralpool Chlore Smart 30
92 pages
Print Icon
To Next Page IconTo Next Page
To Next Page IconTo Next Page
To Previous Page IconTo Previous Page
To Previous Page IconTo Previous Page
Loading...
3
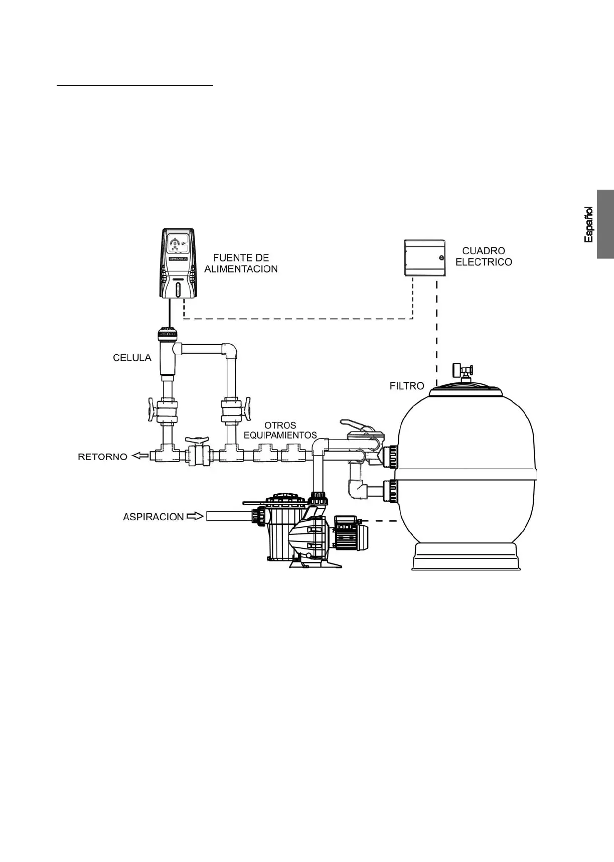
4. INSTALACION:__________________________________________________________________________________________________
4.1. Instalación de la fuente de alimentación
Instalar siempre la FUENTE DE ALIMENTACIÓN del sistema Astralpool Clore de forma VERTICAL y sobre una superficie (pared) rígida tal y
como se muestra en el diagrama de instalación recomendada (Fig. 1). Para garantizar su buen estado de conservación, debe procurarse
instalar siempre el equipo en un lugar seco y bien ventilado. El grado de estanqueidad de la FUENTE DE ALIMENTACION del sistema
AstralPool Chlore no permite su instalación a la intemperie. LA FUENTE DE ALIMENTACION debería ser preferiblemente instalada lo
suficientemente alejada de la célula de electrolisis de forma que no pueda sufrir salpicaduras de agua de forma accidental.
De manera especial, evite la formación de ambientes corrosivos debidos a las soluciones minoradoras del pH (concretamente las
formuladas con ácido clorhídrico “HCl”). No instale el sistema AstralPool Chlore cerca de los lugares de almacenamiento de estos productos.
Recomendamos encarecidamente el uso de productos basados en bisulfato sódico o ácido sulfúrico diluido. La conexión de la fuente de
alimentación a la red eléctrica debe efectuarse en el cuadro de maniobra de la depuradora, de forma que la bomba y el sistema
ASTRALPOOL se conecten de forma simultánea.
Fig. 1 Diagrama de instalación recomendada

Related product manuals