EasyManua.ls Logo

Astralpool Asralpool Chlore Smart 30 - Page 47

Astralpool Asralpool Chlore Smart 30
92 pages
Print Icon
To Next Page IconTo Next Page
To Next Page IconTo Next Page
To Previous Page IconTo Previous Page
To Previous Page IconTo Previous Page
Loading...
3
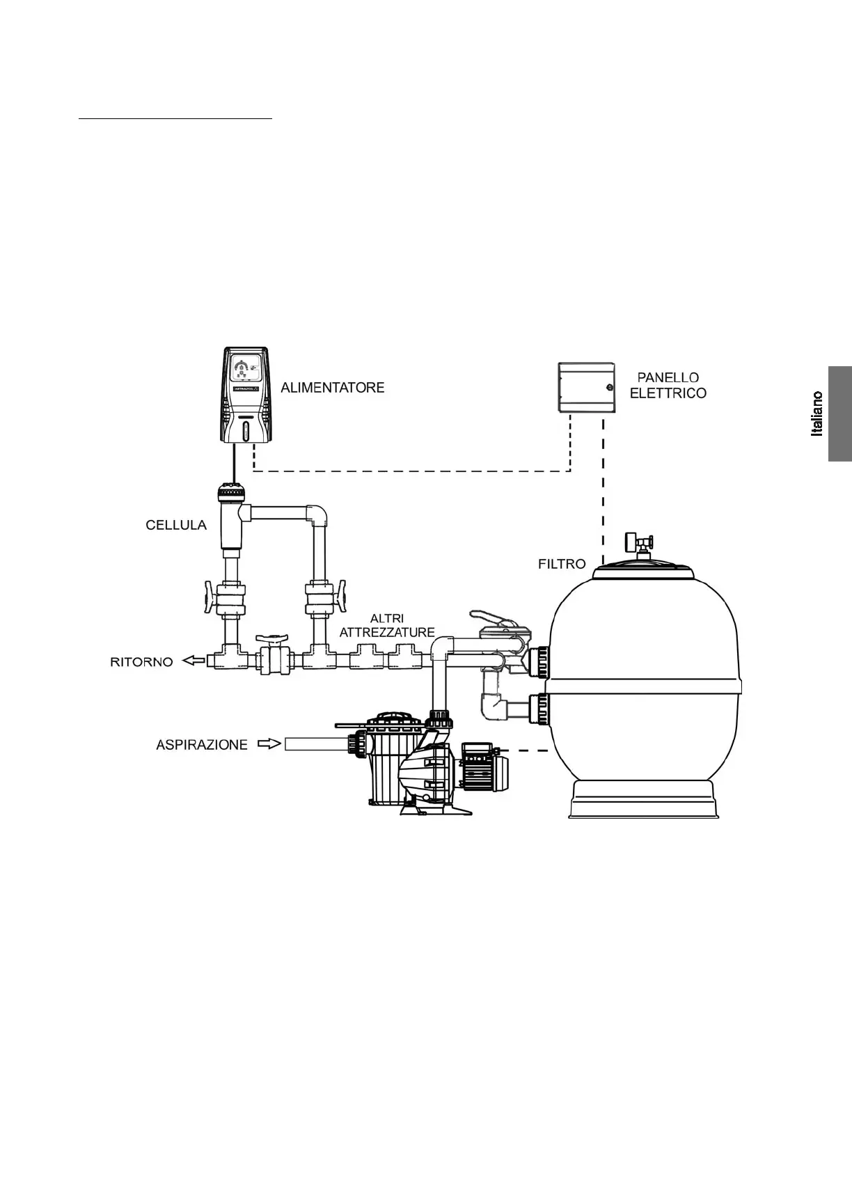
4. INSTALLAZIONE :_______________________________________________________________________________________________
4.1. Installazione dell’ALIMENTATORE
Installare sempre l’ALIMENTATORE del sistema Astralpool Chlore in modo VERTICALE e su una superficie (parete) rigida così come si
mostra nello schema di installazione raccomandata. Per garantire il buono stato di conservazione, si deve installare l’impianto in un luogo
asciutto e ben ventilato. Il grado di tenuta dell’ALIMENTATORE del sistema Astralpool Chlore non permette la sua esposizione alle
intemperie. L’ALIMENTATORE dovrebbe essere installato sufficientemente lontano dalla cella elettrolitica in modo che non possa ricevere
accidentalmente spruzzi di acqua.
Evitare assolutamente la formazione di ambienti corrosivi dovuti alle soluzioni che abbassano il pH (in particolare quelle che contengono
acido cloridrico “HCl”). Non installare il sistema Astralpool Chlore vicino ai luoghi di stoccaggio di questi prodotti. Raccomandiamo vivamente
l'uso di prodotti a base di bisolfato sodico o acido solforico diluito.
La connessione dell’alimentatore alla rete elettrica deve essere effettuata nel quadro di manovra del depuratore, in modo che la pompa ed il
sistema Astralpool Chlore si accendano simultaneamente.
Fig.1 Schema di installazione raccomandata.

Related product manuals