EasyManua.ls Logo

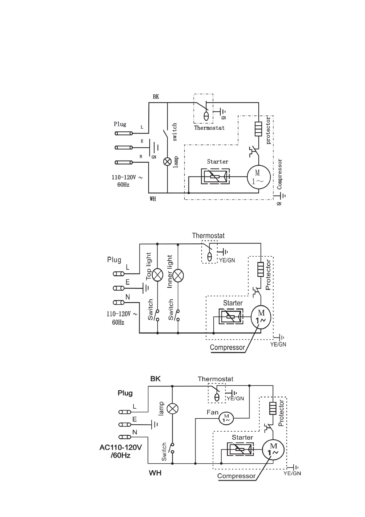
Atosa CTD-3 - Electric Connection Diagrams; CTD-3 Electric Diagram; CTD-3 S Electric Diagram; CTD-5 Electric Diagram

Atosa CTD-3
12 pages
Print Icon
To Previous Page IconTo Previous Page
To Previous Page IconTo Previous Page
Loading...
12
--Electric Connection Diagram
CTD-3 Diagram
CTD-3S Diagram
CTD-5 Diagram