EasyManua.ls Logo

Bertazzoni MAST305DFMNEE - Page 37

Bertazzoni MAST305DFMNEE
48 pages
Print Icon
To Next Page IconTo Next Page
To Next Page IconTo Next Page
To Previous Page IconTo Previous Page
To Previous Page IconTo Previous Page
Loading...
12
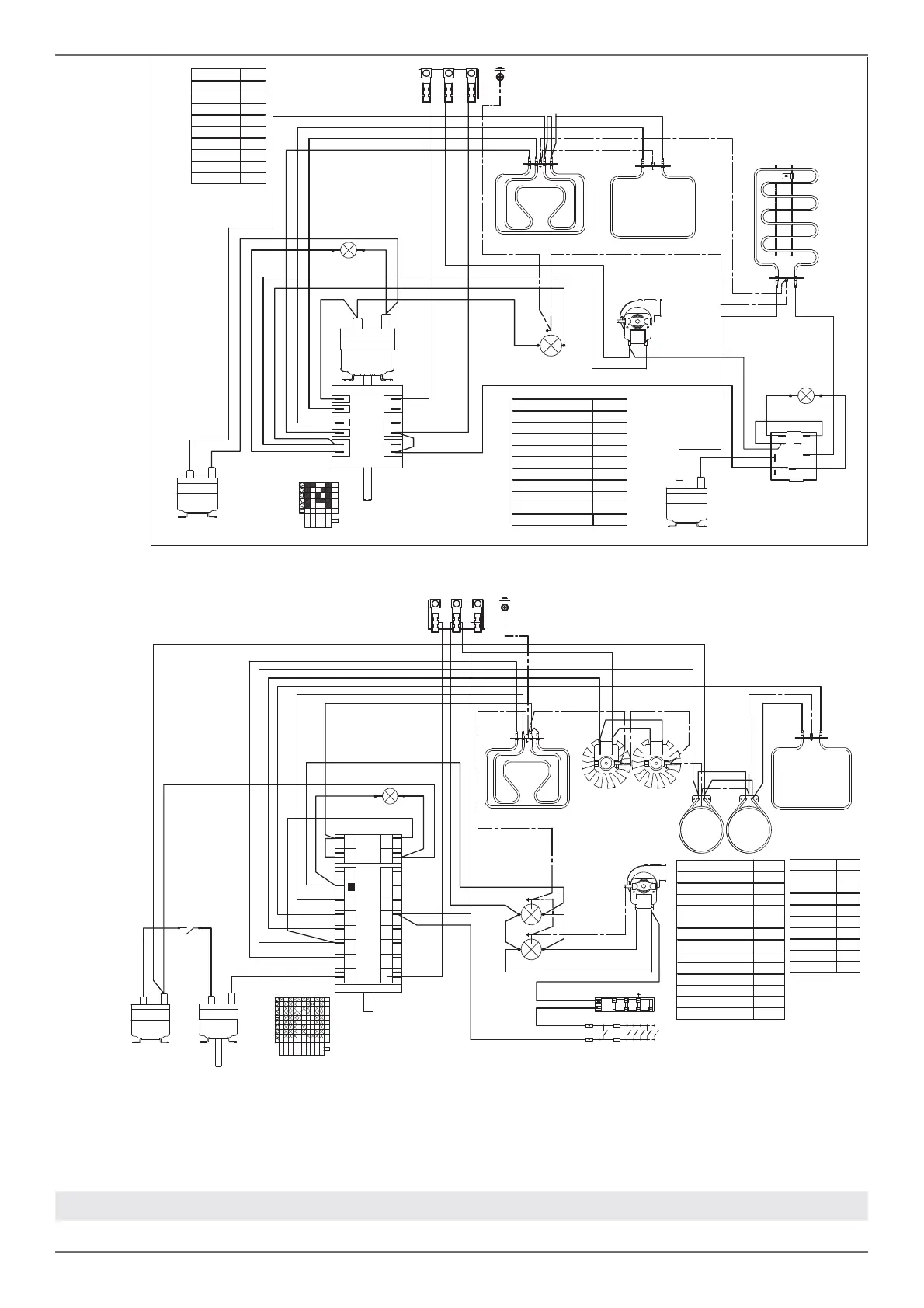
/ Schéma de câblage
SCHÉMA DE CÂBLAGE
Les schémas de câblage électrique gurent à l'arrière de la cuisinière et ne peuvent être retirés que par un
technicien de maintenance, qui doit les remettre en place une fois l'entretien réalisé.
30 /36 DFM
48 PART DROITE
n
S
LF
MVT
RG+RC
RP
m
a
b
M
L1 N L2
GROUND
TSS
1
2
Simb. Description
mBrown
rRed
gv Green
vViolet
gr Grey
aOrange
nBlack
bBlue
bi White
COLOURS
Simb. Description
C+T Switch + thermostat
GE Griddle Thermostat
LF Oven lamp
M Terminal Block
MVT Cooling fan motor
RC+RG Upper/grill element
RGR Griddle Element
RP Lower element
S Signal lights
TSS Safety Thermostat
LEGENDA
P1
P3
P2
5
2
1
3
4
COM
T
2
P1-2
P1-1
P1-3
5
3
4
0
1
P3-5
P2-4
RGR
TSS
1
2
S
GE
bi
bi
r
n
m
bi
a
a
bi
n
b
r
a
a
bi
v
g
a
b
b
G
IGN
bi
S
LF
MVT
T
RG+RC
RP
n
a
b
b
M
L1 N L2
GROUND
TSS
1
2
CMV
P1
Commutatore.9+0
1
P2
P3
P4
P5
P6
P7
P8
P1
P2
2
3
4
5
6
7
8
1
2
P2
P1
P8
P7
P6
P5
P4
P3
P2
1
0
4
3
P1
2
5
6
7
8
9
COM
RCRC
MV MV
LF
Simb. Description
mBrown
rRed
gv Green
vViolet
gr Grey
a Orange
nBlack
bBlue
bi White
COLOURS
Simb. Description
IGN Ignition Micro switches
COM Oven Function Selector
CMV Cooling fan air sensor switch
LF Oven lamp
M Terminal Block
MV Fan motor
MVT Cooling fan motor
RC Round element
RC+RG Upper/grill element
RP Lower element
S Signal lights
TSS Safety Thermostat
T Thermostat
LEGENDA
v
v
n
bi
bi
a
a
b
r
a
gr
b
v
b
a
bi
r

Related product manuals