EasyManua.ls Logo

Boway F350 - F350 D;E;F650 E Electrical Diagram

Boway F350
20 pages
Print Icon
To Next Page IconTo Next Page
To Next Page IconTo Next Page
To Previous Page IconTo Previous Page
To Previous Page IconTo Previous Page
Loading...
F350/F650 Roll Laminator Manual
- 18 -
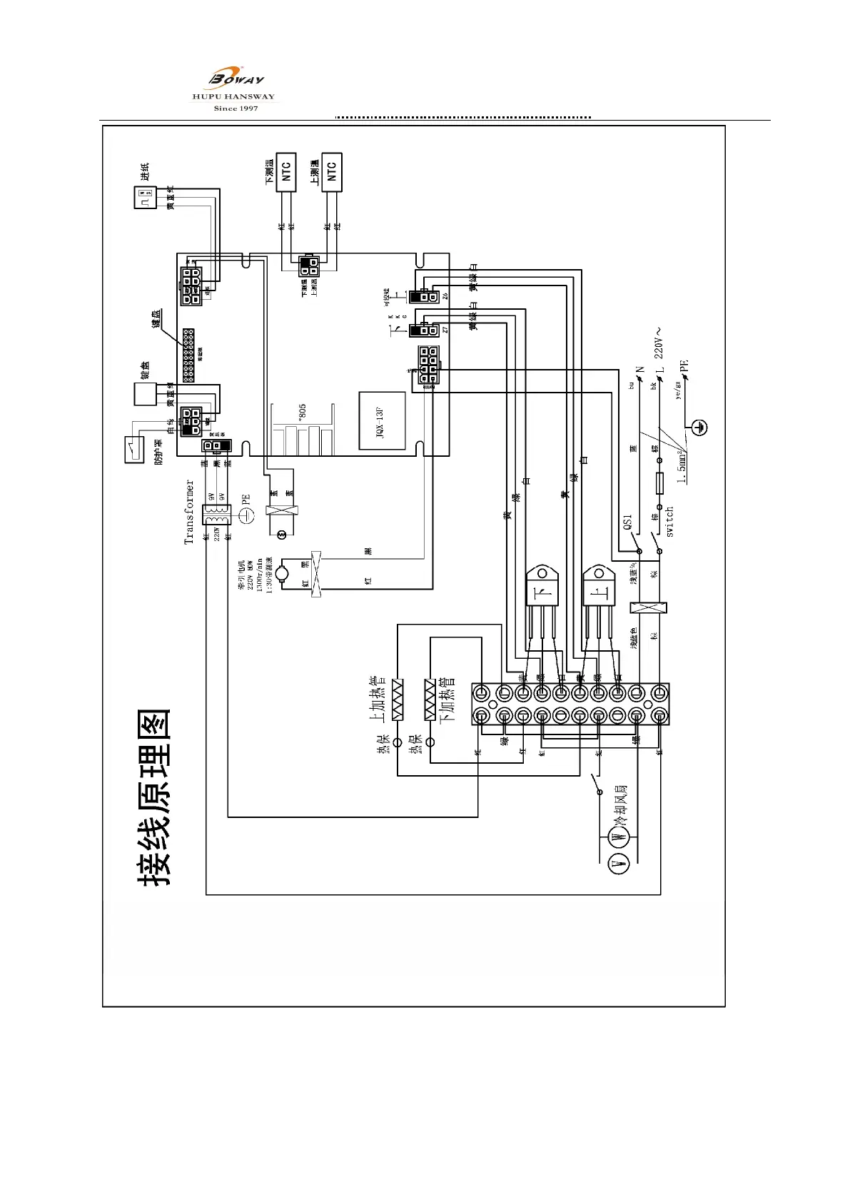
11.2 F350DF350EF650E Electrical diagram