EasyManua.ls Logo

Broan BCDJ1 - Wiring Diagram

Broan BCDJ1
25 pages
Print Icon
To Next Page IconTo Next Page
To Next Page IconTo Next Page
To Previous Page IconTo Previous Page
To Previous Page IconTo Previous Page
Loading...
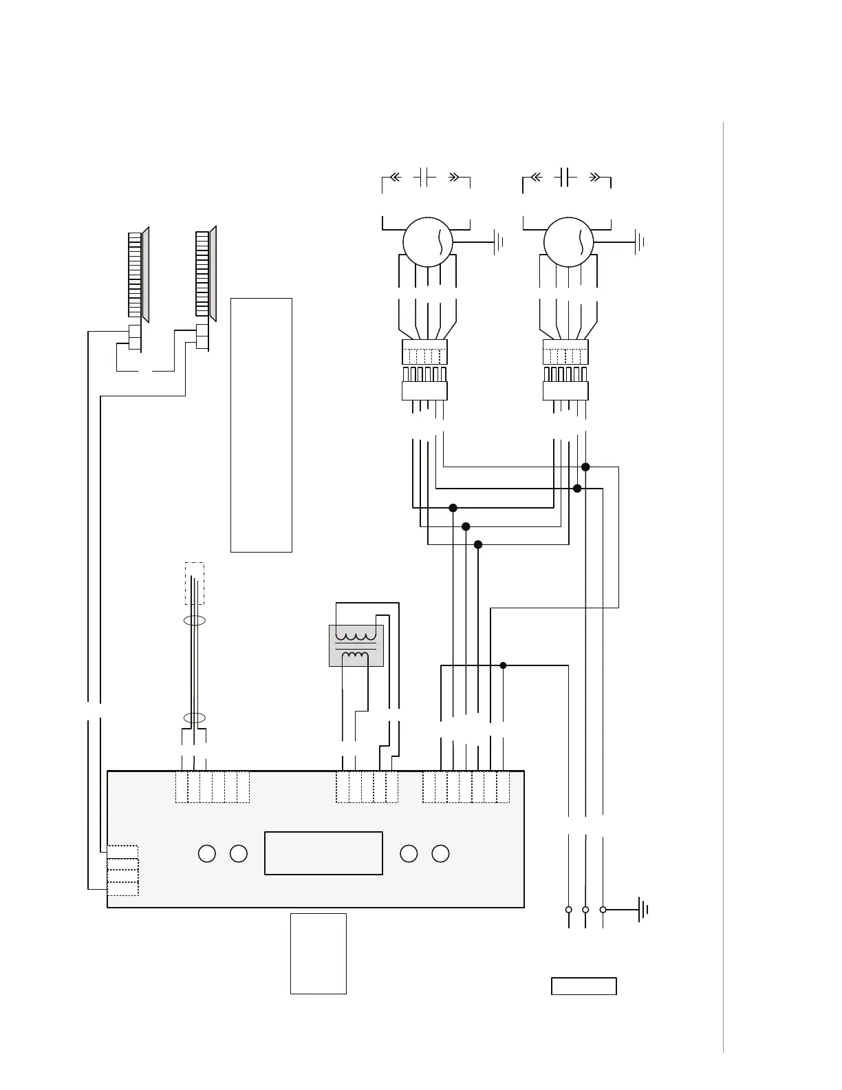
INSTALLATION MANUAL
WIRING DIAGRAM
21
BK
G/Y
BK
24 V
Class 2
W
R
BL
BL
R
R
BK (H)
BK
R (L)
O (M)
BK (H)
G/Y
J2
54
1 6
J4
J1
1
2
3
4
5
3
4
5
6
7
1
2
3
2
1
4
LCD INTERFACE
Power, Motor
Transformer
LED
O (M)
O (M)
BK (H)
R (L)
R (L)
G/Y
Control Board
ADA Override
W
W
W
W
Transformer
Heatshrink
W
R
BK
Ref: 990729478A
LED
2 1
LED
2 1
Note: The control
board is viewed with
the connectors on
the opposite side of
the board.
W
R
BK
O
G/Y
1
2
3
5
4
6
W
R
BK
O
G/Y
1
2
3
5
4
6
BK
Line
Neutral
Ground
120 V AC
COLOR CODE
BK
BL
BN
BN/W
BLACK
BLUE
BROWN
BROWN/WHITE
G/Y
O
R
W
GREEN/YELLOW
ORANGE
RED
WHITE
FAN MOTOR
FAN MOTOR
M
M
BN
BN/W
C
BN/W
C
BN
BK
BK
BK
BK
23
J6
BCDJ1 AND NCDJ1 SERIES (SECOND GENERATION)

Related product manuals