EasyManua.ls Logo

Brush Bandit 2000XP - Cutter Wheel Section; Tooth Arrangement

Brush Bandit 2000XP
140 pages
Print Icon
To Next Page IconTo Next Page
To Next Page IconTo Next Page
To Previous Page IconTo Previous Page
To Previous Page IconTo Previous Page
Loading...
Bandit
Copyright 5/09 PAGE 59
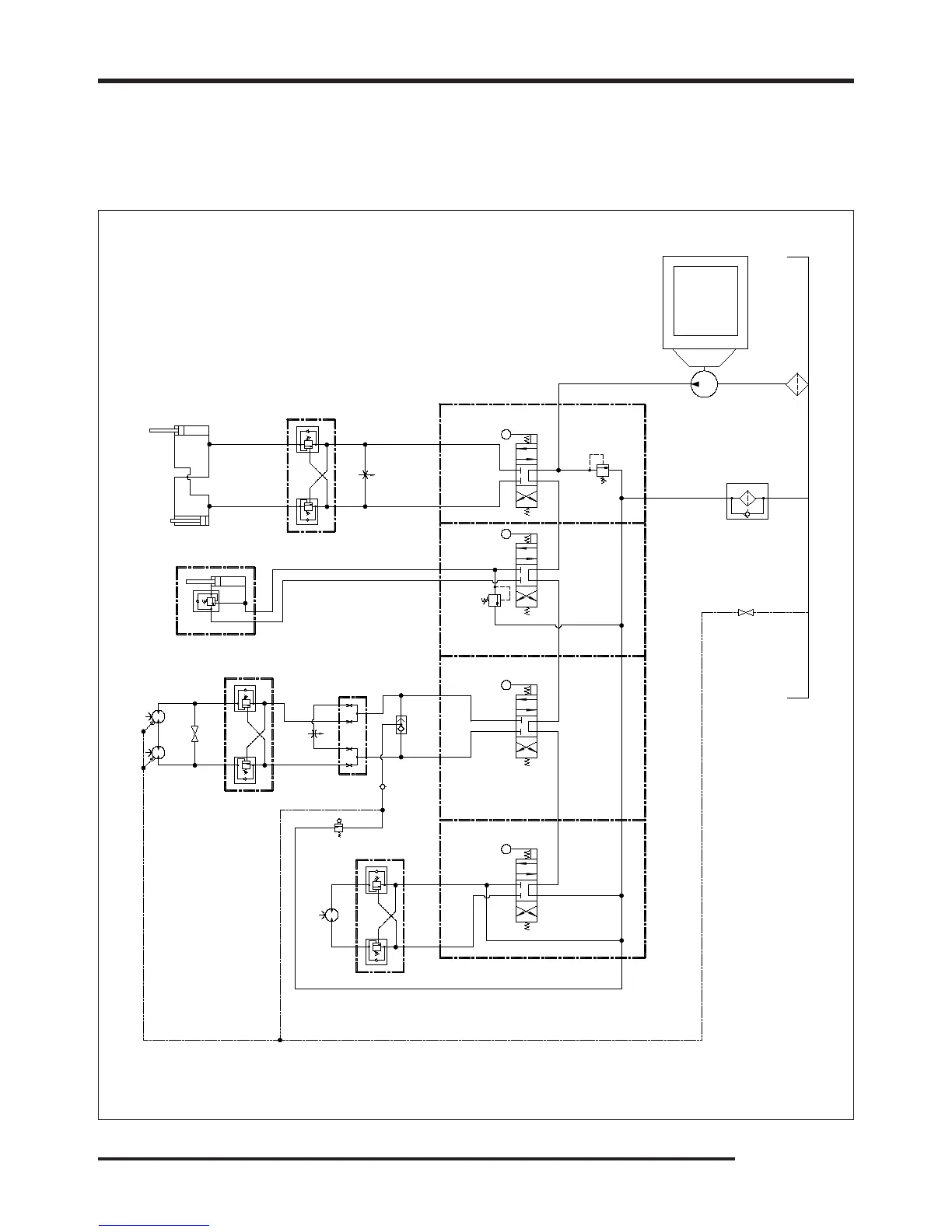
MODELS 2000XP / 2100SP
SPECIFIC SCHEMATIC FUNCTION MAY VARY
DEPENDING ON OPTIONS OR COMPONENT MANUFACTURER.
MODEL 2000XP
HYDRAULIC SCHEMATIC
HYDRAULIC SECTION
HEAD LIFT
CYLINDER
SUCTION
SCREEN
FILTER
TANK
STEERING
MOTOR
COUNTER
BALANCE
PUMP
DRIVE
MOTORS
ENGINE
VALVE BANK
SWING
CYLINDERS
SWING
ADJUSTMENT
SPEED
ADJUSTMENT
DOUBLE “T”
BLOCK
COUNTER
BALANCE
BALL VALVE
BALL VALVE
COUNTER
BALANCE
BRAKE
CHECK
VALVE
BRAKE
SHUTTLE
VALVE
BRAKE
HAND
PUMP

Related product manuals