EasyManua.ls Logo

Bühler technologies Nivotemp NT 61D - Menu Sequence Overview

Bühler technologies Nivotemp NT 61D
45 pages
Print Icon
To Next Page IconTo Next Page
To Next Page IconTo Next Page
To Previous Page IconTo Previous Page
To Previous Page IconTo Previous Page
Loading...
Nivotemp NT 61D, Nivovent NV 71D
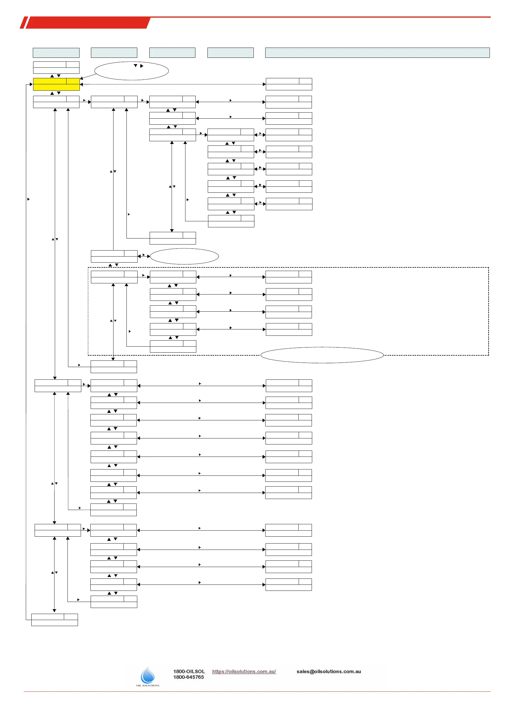
9.9 Menu Sequence Overview
Configuration
Equipment configuration
t___
____
Display
Measurement display
Main menu
Submenu 1
Submenu 2 Submenu 3
Sets a value for frequency 100 Hz (only OUT1 and OUT2)
Settings and Display Menu
SP1
FI.Hi
____
____
Temperature
Temperature main menu
tEMP
____
Out 1
Settings menu OUT1
out1
____
SP1
Switching point 1
____
____
Selection menu
0°C - 100°C
____
____
Switch-back point 1
____
____
Selection menu
____
Amount of time the signal must be present for output OUT1 to trigger.
Setting range: 0...100 seconds (for frequency output without function)
____
EF 1
Advanced Functions
EF1
____
Delay SP 1
Delay OUT1 On
dS1
____
Selection menu
0 - 100
___
Amount of time the signal must be present for output OUT1 to switch back.
Setting range: 0...100 seconds (for frequency output without function)
____
Delay RP 1
Delay OUT1 Off
dr1
____
Selection menu
___
Frequency output 1-100 Hz
____
Set Out 1
Definition OUT1
ou1
____
Selection menu
Hno - FM
___
Definition of switching characteristics for output 1:
FM
____
Check Out 1
Functional test OUT1
C.ou1
____
Selection menu
n.op - on
____
Normal switching output operation
Switching output Off /
Switching output On /
n.oP
oFF
on
F1
F100
Simulation 1 Hz
Simulation 100 Hz
____
Exit
Exit menu level
E
____
LED Out 1
Function status LED1
LEd1
____
Selection menu
L= o - L=-o
L=__
FH1
Define maximum window limit
Setting the switching point /
Sets a value for frequency 1 Hz (only OUT1 and OUT2)
rP1
FI.Lo
FL1
Define minimum window limit
Set switch-back point /
Hno Hnc
Hysteresis function NO contact or NC contact
Fno Fnc
Window function NO contact or NC contact /
LED = -output: inverted to switching output
L= o
L=-o
LED = output: follows switching output
0°C - 100°C
0 - 100
FH1 F1.Hi
rP1
FL1 F1.Lo
____
Exit
Exit menu level
E
See menu structure Out1
Not applicable for version with
analogue output
____
Out x
Settings menu OUTx
out_
____
Analog Max1
Set maximum value
A1.Hi
____
Selection menu
0°C - 100°C
____
Sets the maximum analogue output signal to a defined value.
(Note: Max. – Min >= 10 % of the measuring range)
____
Analog Min1
Set minimum value
A1.Lo
____
Selection menu
0°C - 100°C
____
i I
____
Set A.Out1
Output function
A.ou1
____
Selection menu
i 1 - u 3
_ _
u 1
4...20 mA
Selecting the analogue output function:
Output mean analogue value /
n.oP
HALF
____
Check An1
Functional test Analog 1
C.An1
____
Selection menu
n.oP - Lo
____
Hi
Output maximum analogue value
Analogue output normal mode /
____
Analog Out1
Settings menu Analog 1
An1
____
Exit
Exit menu level
E
Exit menu level
E
Exit
Sets the maximum analogue output signal to a defined value.
(Note: Max. – Min >= 10 % of the measuring range)
2...10 V
u 2
0...10 V
u 3
0...5 V
Lo
Minimum analogue value output
Alternate menu for version with analogue output
Not applicable when ordered with 2 or more switching outputs
b.EF
Basic Adv. Functions
Basic EF
Factory setting
rES
Reset
____
Confirm
no - YES
___
Resets the device to factory settings
Temperature unit
t.uni
Set Unit Temp
____
Selection menu
°C - °F
°_
°C
[Celsius],
Selecting the temperature unit displayed:
Display rate
di5
Display Rate
____
Selection menu
FASt - off
____
Keylock
Loc
Lock Device
____
Selection menu
0 - 999
___
Exit menu level
E
Exit
°F
[Fahrenheit]
Selecting the display refresh rate:
FASt
[fast],
Medi
[medium],
SLo
[slow],
Activating the keylock by entering a numerical code >
0
Master code
287
oFF
[Display off]
diA
Diagnostics menu
Diagnostic
Logs output
J.out
Journal Out
____
Jor I - ---
____
Displays the last 6 alarms + delete function.
Max/Min memory
t.MM
Max/Min Temp
____
Selection menu
____ - ---
Output monitoring
SJ.ou
Set Journal Out
____
Selection menu
Out1 - Out_
out_
Selecting the alarm output to be logged
Min/Max Delay
dt.MM
Delay MM
____
Selection menu
0 - 100
___
Amount of time the signal must be present before saving the maximum /
minimum value. Setting range: 0...100 seconds
Displays the limits + delete function.
Selection menu
Display:
X – amount of time passed in hours/days; scroll through journal with ▲▼
JorX
Display: Value – amount of time passed in hours/days; scroll through journal with ▲▼
____
Exit menu level
E
Exit
E
Exit menu level
Exit
or 60s no action:
Exit main/submenu
Shortcut
+
____
Switch
Switch view
____
Switches the measurement display level/temperature
Error handling
Errh
Set error handling
´no - YeS
___
Selection menu
Assignment Out 1
r.ou 1
reassign O1
____
Selection menu
____
Assigns switching outputs to function or to error signal
Set Out 2
r.ou 2
reassign O2
____
Selection menu
____
Assigns switching outputs to function or to error signal
Disable/enable normal error handling and analysis
Err - oil - tEMP
Err - oil - tEMP
Selection menu
39 Bühler Technologies GmbH BE100017 ◦ 01/2020

Table of Contents