EasyManua.ls Logo

Cannon FITZPIB - Authorised Service Agents

Cannon FITZPIB
24 pages
Print Icon
To Next Page IconTo Next Page
To Next Page IconTo Next Page
To Previous Page IconTo Previous Page
To Previous Page IconTo Previous Page
Loading...
3
The Cannon appliance is warranted against defects in materials
and workmanship for a period of one, (1) year from its date of
original purchase, for residential use in Australia.
Warranty service, which includes parts and labour for the replace-
ment or repair of defective parts, is available through Cannon
Authorised Service Agencies. (Please refer to the list of authorised
service agents in this manual.)
Consumers are responsible for service person’s travel outside nor-
mal service areas (approximately seventy (70k) radius from the
nearest Cannon dealer’s location), local cartage, and normal main-
tenance as described in this manual.
Any product subjected to misuse, abuse, negligence, accident or
alteration will have its warranty voided. The defacement of serial
plate will have its warranty voided.
If installation is not carried out in accordance with manufacturer’s
instructions, this warranty may be void.
The customer must keep their “Tax Invoice” as proof of purchase of
this product and compliance certificate as proof of required instal-
lation.
Model number: ______________________________________
Serial number: _______________________________________
Date of manufacture: _________________________________
Date installed: _______________________________________
Compliance Certificate No: ____________________________
Designed, manufactured and distributed by:
Sampford and Staff Pty Ltd.
421 Smith Street
Fitzroy, Vic, 3065
Tel: (03) 9418 5888
Warranty
Don’t risk your appliance warranty
Only a licensed person will give you a Compliance Certifi-
cate, showing that the work complies with all the relevant
standards.
And only a licensed person will have insurance protecting
their workmanship for 6 years.
So make sure you use a licensed person to install this appli-
ance and ask for your Compliance Certificate to ensure the
manufacturers appliance warranty will be honoured.
22
Authorised service
agents
For further information or spare parts contact the CANNON dis-
tributor in your state.
Sampford & Staff Pty Ltd
421 Smith Street.
Fitzroy, Vic, 3065
Vic/Tas: (03) 9418 5800
NSW: (02) 9331 8888
SA/NT: (08) 8212 7000
Qld: (07) 3358 3000
WA: (08) 9242 5333
ACT: (02) 6280 4177
Elsewhere: 1800 334 887
email: service@sampford.com.au
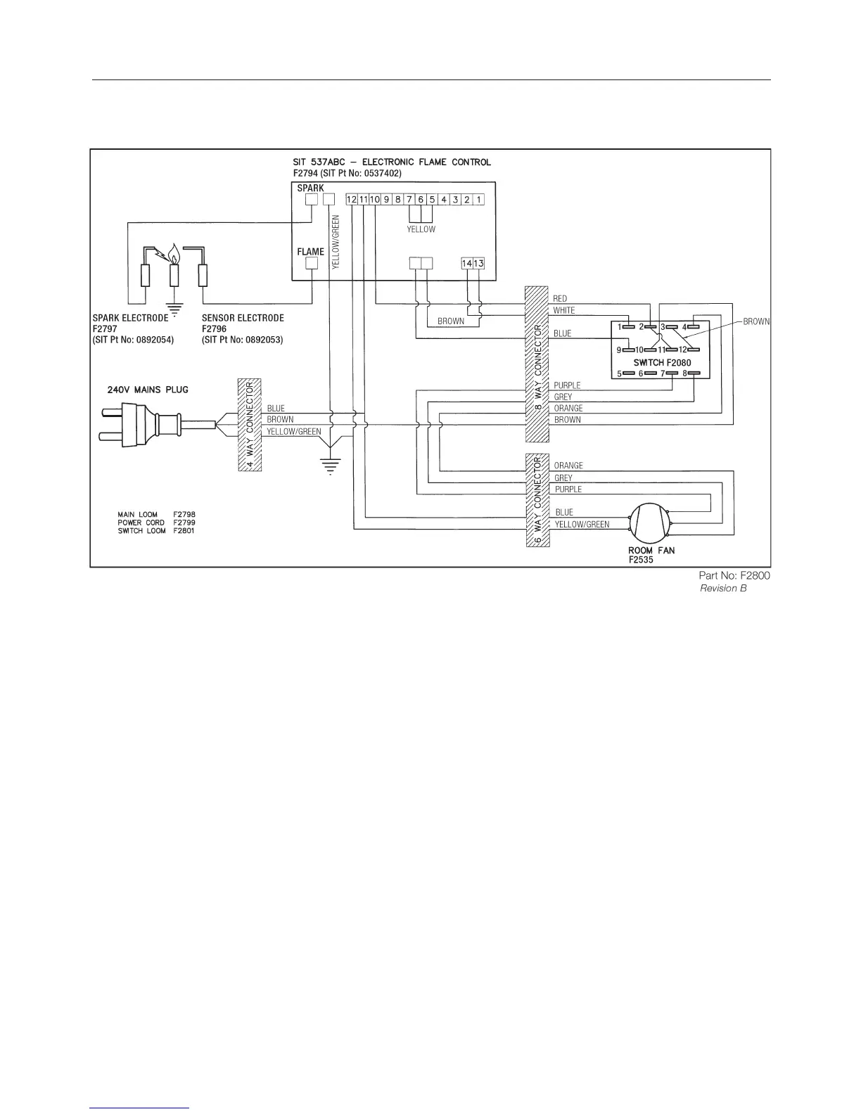
Wiring diagram

Related product manuals