EasyManua.ls Logo

Carel uC2 - Page 18

Carel uC2
20 pages
Print Icon
To Next Page IconTo Next Page
To Next Page IconTo Next Page
To Previous Page IconTo Previous Page
To Previous Page IconTo Previous Page
Loading...
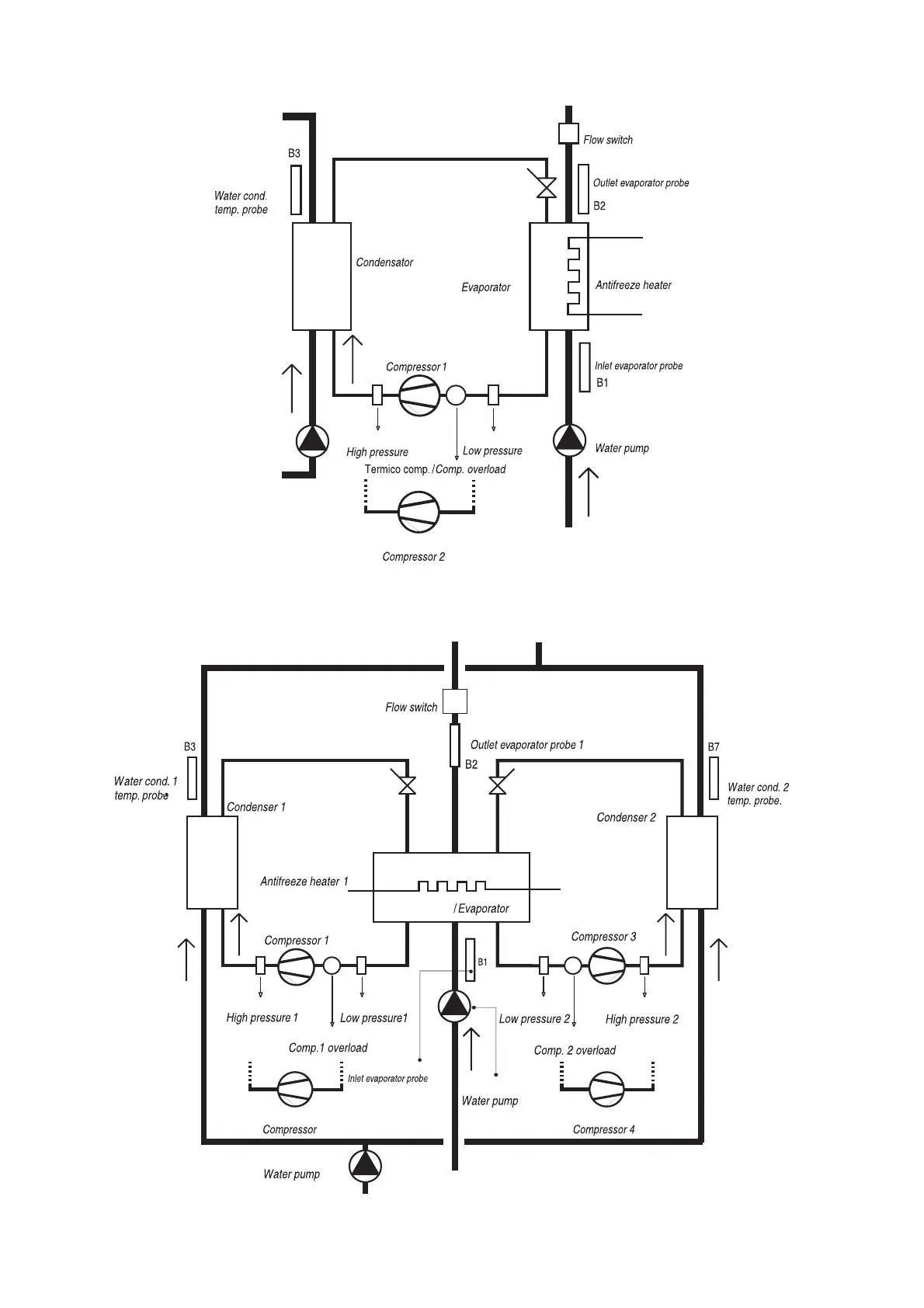
3.13 Enfriadora AGUA/AGUA, un circuito
3.14 Enfriadora AGUA/AGUA dos circuitos
3.13 WATER/WATER chiller, single circuit
3.14 WATER/WATER chiller two circuits
18
µC
2
- cod. +030220420 - rel. 2.1 - 17.01.05
2
Interruptor de flujo
S
onda temp.
a
gua cond. 1
Sonda tem
p.
agua cond
. 2
Sonda salida evaporador 1
Condensador 1
Condensador 2
Compresor 1
Compresor 3
Compresor 2
Compresor 4
Evaporador
Bomba de agua
Bomba de agua
Alta presión 1
Alta presión 2
Baja presión 1
Baja presión 2
Resistencia antihielo 1
Térmico comp. 1
Térmico comp. 2
Sonda entrada evaporador
Fig. 3.14.1
Sonda temp.
agua cond.
Interruptor de flujo
Sonda salida evaporador
Condensador
Evaporador
Resistencia antihielo
Compresor 1
Sonda entrada evaporador
Bomba de agua
Compresor 2
Alta presión
Baja presión
Fig. 3.13.1

Related product manuals