EasyManua.ls Logo

Carrier 38MVC - Page 32

Carrier 38MVC
34 pages
Print Icon
To Next Page IconTo Next Page
To Next Page IconTo Next Page
To Previous Page IconTo Previous Page
To Previous Page IconTo Previous Page
Loading...
32
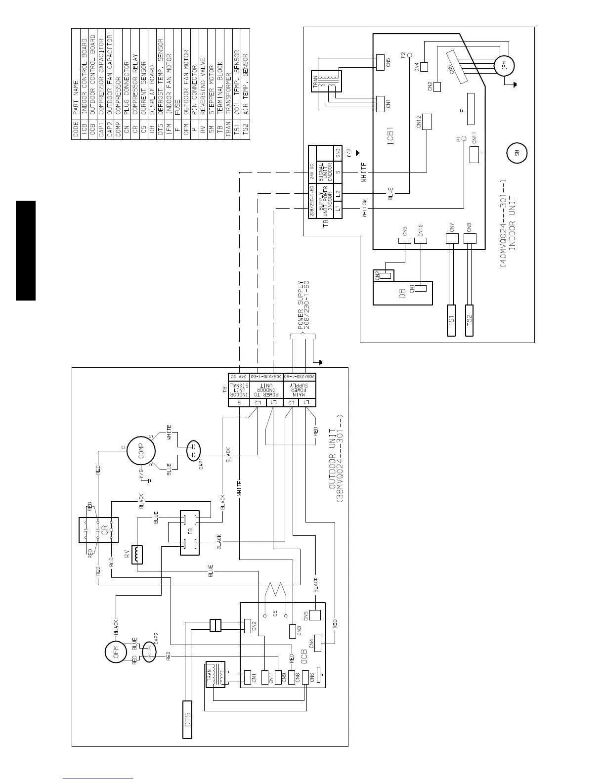
WIRING DIAGRAMS (CONT.)
Fig. 14 Wiring Diagram 38MVQ024------3 W/ 40MVQ024------3
38/40MVC, MVQ

Other manuals for Carrier 38MVC

Related product manuals