EasyManua.ls Logo

Carrier 40VMV012 - Typical Communication Wiring of Heat Recovery System

Carrier 40VMV012
20 pages
Print Icon
To Next Page IconTo Next Page
To Next Page IconTo Next Page
To Previous Page IconTo Previous Page
To Previous Page IconTo Previous Page
Loading...
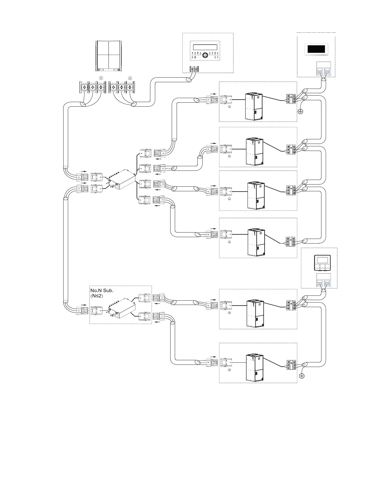
Fig. 12 — Typical Communication Wiring of Heat Recovery System
LEGEND
AWG
American Wire Gage
IDU
Indoor Unit
MDC
Multiport Distribution Controller
P Q
X Y
Main MDC
X Y
MDC
outdoor unit Centralized controller
HA HB
P Q
P Q
P Q
P Q
P Q
P Q
Wired controller
HA HB
indoor
To No.1
To No.2
indoor
To No.3
indoor
To No.4
indoor
indoor
To No.1
To No.2
indoor
To outdoor
To Sub.MDC
To outdoor
Indoor unit 1#
L1
L2
L3
L3
L3
L3
L4
L5
L6
L7
L8
L9
L10
1 1 L
Indoor unit 2#
Indoor unit 3#
Indoor unit 4#
Indoor unit 5#
Indoor unit 6#
HA
HB
HA
HB
HA
HB
HA
HB
HA
HB
HA
HB
Touch screen
wired controller
Note: 24v DC Power
Note: Power from IDU
Maximum wiring length
L1+L2 </= 3937 ft. 16 AWG, 2-Core Stranded Shield
L3 </= 3937 ft. 16 AWG, 2-Core Stranded Shield
L4
L4 </= 3937 ft. 16 AWG, 2-Core Stranded Shield
L5 </= 3937 ft. 16 AWG, 2-Core Stranded Shield
L6+L7+L8+L9 </= 820 ft. 16-20 AWG, 2-Core Stranded Shield
L10+L11 </= 820 ft. 16-20 AWG, 2-Core Stranded Shield
11

Related product manuals