EasyManua.ls Logo

Carrier 42KCR009713 - 6 Wiring Diagram

Carrier 42KCR009713
65 pages
Print Icon
To Next Page IconTo Next Page
To Next Page IconTo Next Page
To Previous Page IconTo Previous Page
To Previous Page IconTo Previous Page
Loading...
Service manual
8
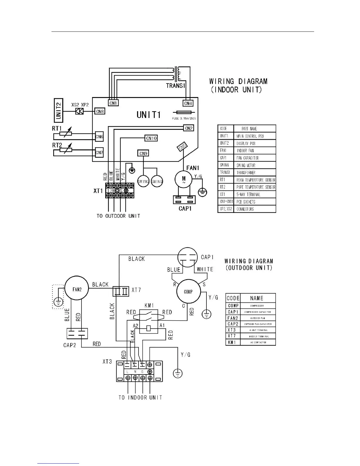
6. Wiring diagram
Indoor
42KCR024713 42QCR024713
Outdoor
38KCR024713

Table of Contents

Other manuals for Carrier 42KCR009713

Related product manuals