EasyManua.ls Logo

CESAB BT BLITZ 315 - Connection of the Electric Circuit - Ac2 Unit Lifting

Default Icon
234 pages
Print Icon
To Next Page IconTo Next Page
To Next Page IconTo Next Page
To Previous Page IconTo Previous Page
To Previous Page IconTo Previous Page
Loading...
chapter 5000
page 18
1,2 - 2,0 t A.C.
SERVICE MANUAL
Electric
036-0410-07
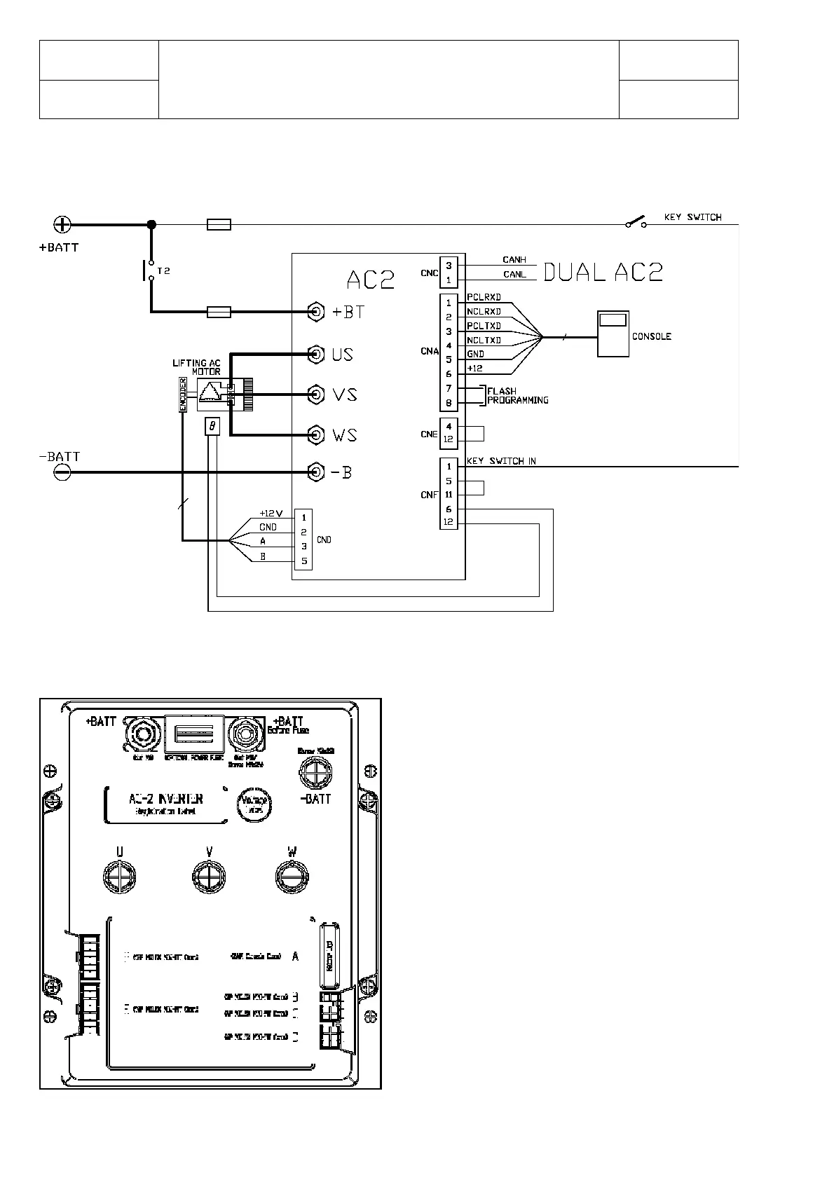
CONNECTION OF THE ELECTRIC CIRCUIT - AC2 UNIT LIFTING

Table of Contents