EasyManua.ls Logo

Cessna 172P - Page 149

Cessna 172P
358 pages
Print Icon
To Next Page IconTo Next Page
To Next Page IconTo Next Page
To Previous Page IconTo Previous Page
To Previous Page IconTo Previous Page
Loading...
ALT€RNAION
PUIL
AMMEfEñ
MASTEÊ SWIICH
SfAÂTE fl
CONTACTOB
TO ALI FIELD
CINCUII OßEAKCR
E
A
v
I
o
N
I
c
s
B
U
s
P
R
I
tvl
A
R
Y
U
s
CESSNA
MODEL
172P
SECTION 7
AIR,PLANE
&
SYSTEMS
DESCRIPTIONS
TO
rilST
cracutT
EflEAKEN
arR coNotTrol{tNG
CIRCULAIION FAil
SYSTEM
sYsfÈM
ALfEFNATOR
CONfNOL UNIT
LOW-VOLÍAGE
WANNINC LIGHf
SATTERY
coNTACrOn
NEVEñSE
POLARIIY
CONfACTOR
GROUNO
SERVICE
PLUO
ßECEPTACIE
CLOCK
OR
DtGIAt CLOCI
&N
LI
olL
PNESSUflE
SWITCH
FLIGHl
HOUN
BECOBDER
BANÈRY
TO LOW.VOLTAG€ WANNIßG
LIGHI
LI
INSTNUMENT, RADIO. MAGilETIC
COMPAS
AilO POST LIGHTING
AUDIO MUÍIXG NÊUY
FLASHING EEACON
CIGAN
LIOHTEN
lwFH
crscull 8ñEAKEf, ANO FUSEI
ÍAXI ANO LANOING LIGHTS
ALT
MASTER SWITCH
TO
WING FTAP SYSÎEM
TO PITOT
H€AT SYSTEM
TO tGNtftoN swlc{
IO OIL T€MPENAIURE GAGE
STñO8E
LIGHTS
AVIONIG COOLING FAN
to
tNl
CIRCUIT
ENEAREF
IGNITION
SWITCH
fo
nAoto
fO RADIO
avtot¡tcs
PowER
swtTcH/
CIRCUII
SfiEAKEN
ION
LEFl
SIDE
OF
BWITCH
AND
CONTNOL PANEII
ßAOtO
FAOIO OA TRANS¡ONDEñ
AÑO
ALTIMETER
COD¡
Ã\ crîcu¡T 0¡EAxEn
q,,
(puLL.orF
pust-ro.ñEsETt
@
crncurt urertn
trusl
ro
nÊsETr
{f
cerecrron nors:
rrtrrn¡
I
euse
{1
oroo: ¡l
tt
nrsrsroß
30
May
1980
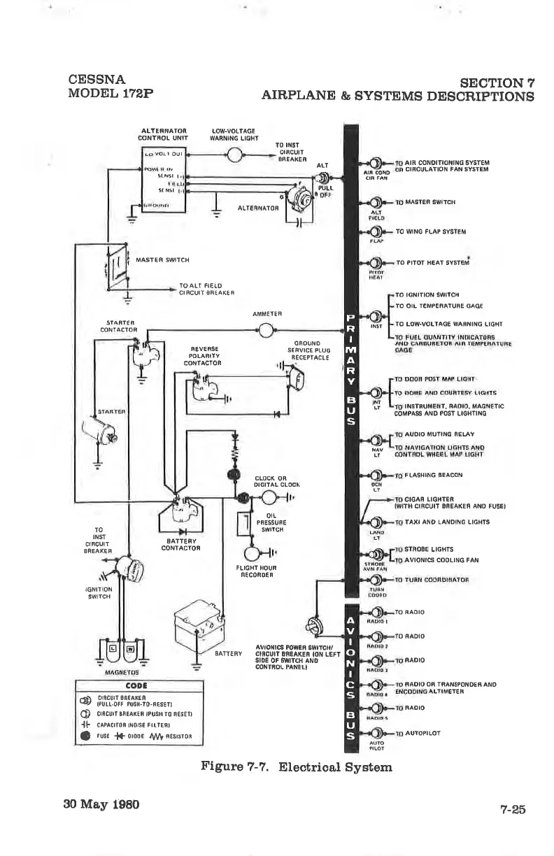
Figure
7-7.
Etectrica,l System
RAOIO
AUIOPILOf
7-P,6

Table of Contents

Other manuals for Cessna 172P

Related product manuals