EasyManua.ls Logo

CHINT NVF5-5.5/TS4-B - Page 27

CHINT NVF5-5.5/TS4-B
148 pages
To Next Page IconTo Next Page
To Next Page IconTo Next Page
To Previous Page IconTo Previous Page
To Previous Page IconTo Previous Page
Loading...
NVF5 Series User Manual Chapter 3 Installation and Wiring
2 Source poleSink polemodeusing internal +24V power supply of the inverter
PLC is NPN type and common emitter type mode.
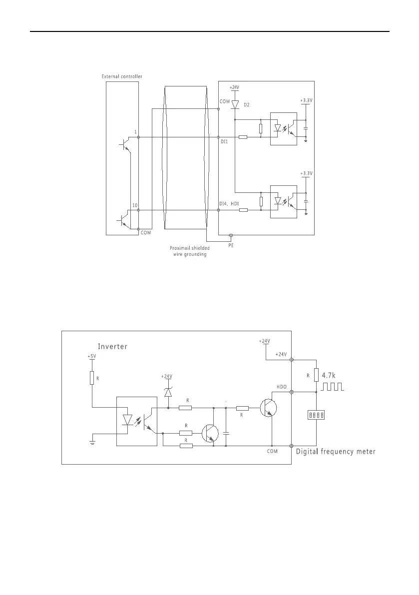
Figure 3-6-2 Using Inverter Internal +24V Power Supply Connecting Mode
3.6.2 Multifunctional DO Terminal Using Description
1 HDO is used as digital pulse frequency outputcan be connected with inverter
internal +24V power supplyrefer to figure3-6-3
Figure 3-6-3 HDO Connection Mode1
2 HDO is used as digital pulse frequency outputalso can be connected with
external power supplyrefer to figure3-6-4
- 23 -

Table of Contents

Other manuals for CHINT NVF5-5.5/TS4-B

Related product manuals