EasyManua.ls Logo

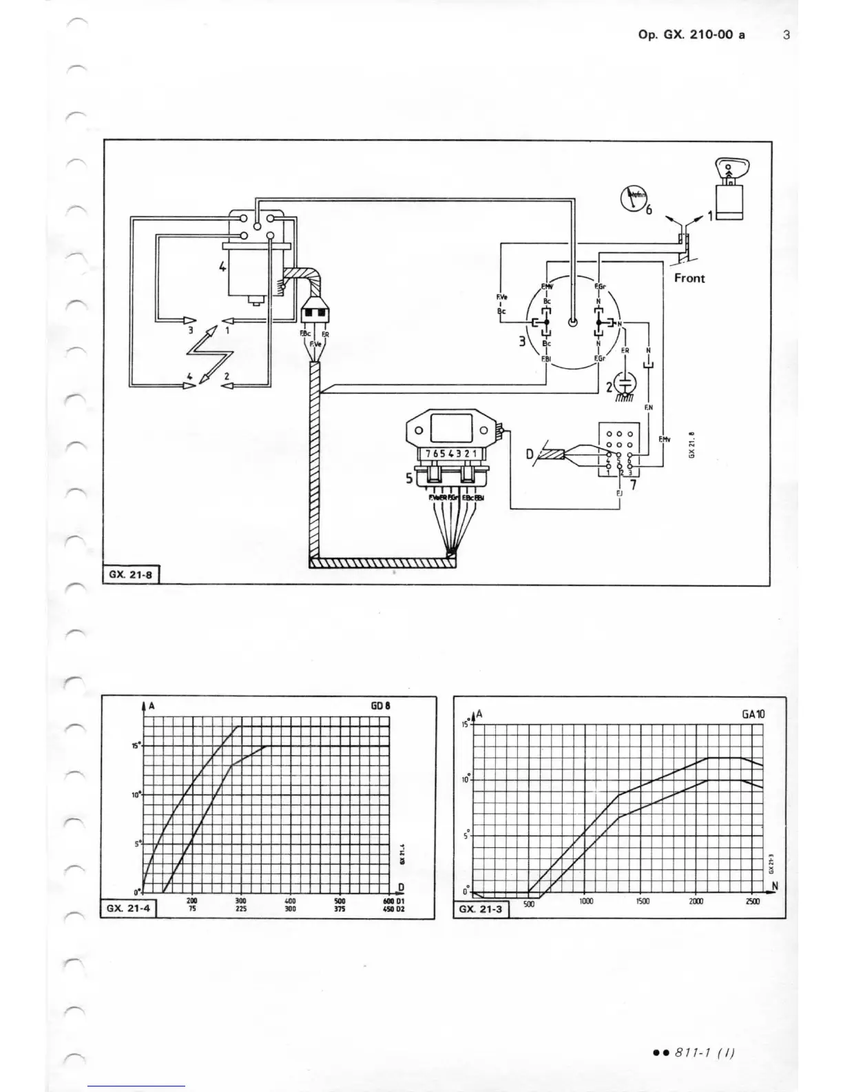
CITROEN GSA - DISTRIBUTOR CHECKS AND ADJUSTMENTS (GX.210-00); Distributor Bench Test and Advance Curves

CITROEN GSA
174 pages
Print Icon
To Next Page IconTo Next Page
To Next Page IconTo Next Page
To Previous Page IconTo Previous Page
To Previous Page IconTo Previous Page
Loading...

Related product manuals