EasyManua.ls Logo

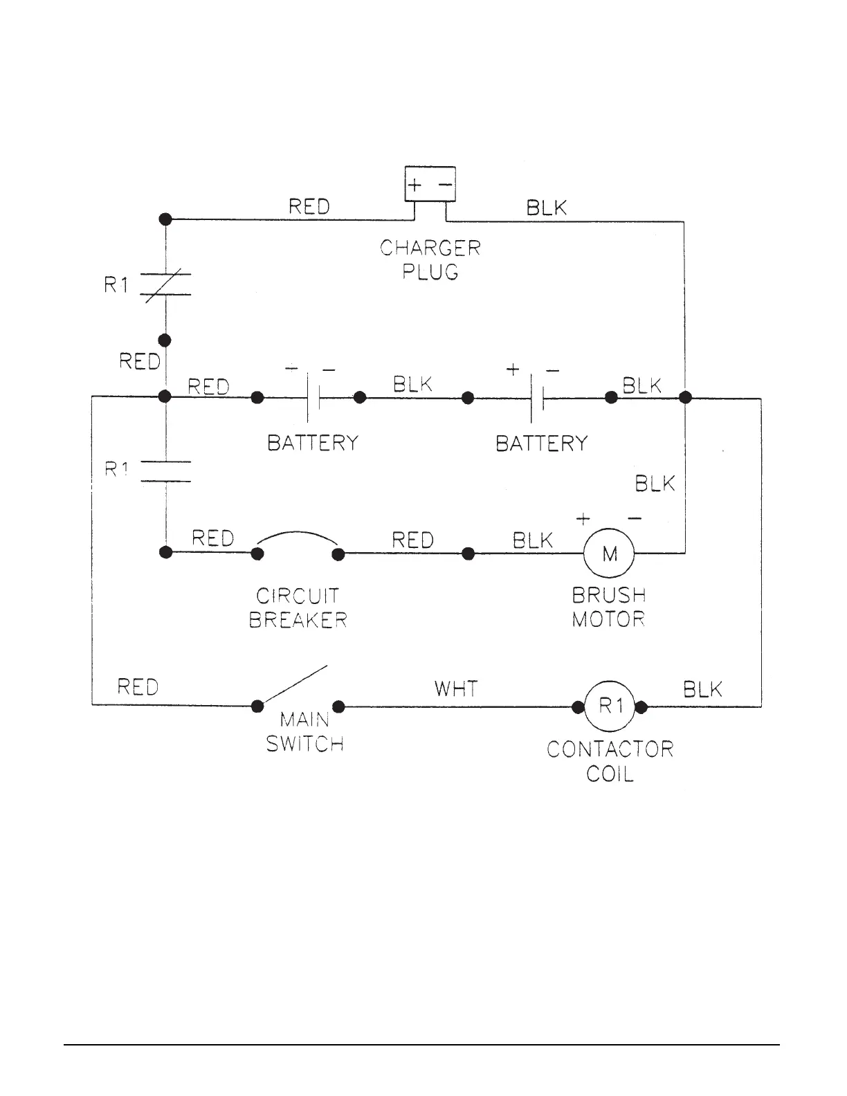
Clarke 590 - Electrical Schematic (24 Volts DC)

Clarke 590
20 pages
Print Icon
To Next Page IconTo Next Page
To Next Page IconTo Next Page
To Previous Page IconTo Previous Page
To Previous Page IconTo Previous Page
Loading...
Clarke
®
Model 590B
Electrical Schematic 4/94
24 Volts DC
Page 18 Clarke
®
Model 590/590B Operator's Manual

Related product manuals