EasyManua.ls Logo

Commodore C16 - Page 16

Commodore C16
22 pages
Print Icon
To Next Page IconTo Next Page
To Next Page IconTo Next Page
To Previous Page IconTo Previous Page
To Previous Page IconTo Previous Page
Loading...
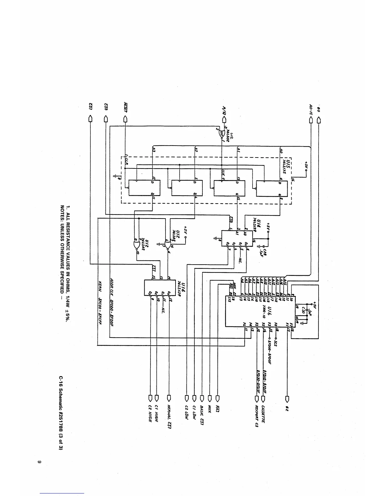
1.
ALL
RESISTANCE
VALUES
IN
OHMS,
1/4W
±5%.
NOTES:
UNLESS
OTHERWISE
SPECIFIED
-
C-16
Schematic
#251788
(3
of
3)

Related product manuals