EasyManua.ls Logo

Compact CMS050A004 - Wiring Diagram (Freeze Cycle)

Compact CMS050A004
88 pages
Print Icon
To Next Page IconTo Next Page
To Next Page IconTo Next Page
To Previous Page IconTo Previous Page
To Previous Page IconTo Previous Page
Loading...
86
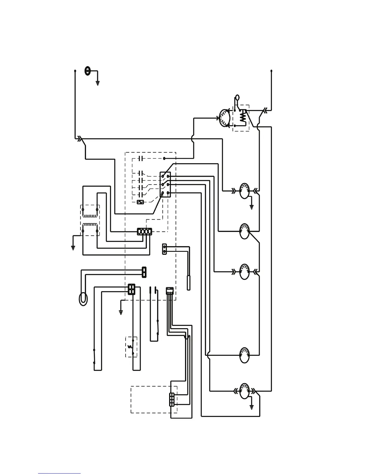
WIRING DIAGRAMS
CAUTION: DISCONNECT POWER BEFORE
WORKING ON ELECTRICAL CIRCUITRY
DIAGRAM SHOWN DURING FREEZE CYCLE
L1
(22)
BIN
LIGHT
SWITCH
(33)
(20)
(21)
CONTROL BOARD
(47)
START
RELAY
(27)
HOT GAS
SOLENOID
WATER PUMP
(28)
(48)
(29)
(26)
TRANS
FUSE (7A)
(44)
FAN MOTOR
(43)
(46)
COMPRESSOR
R
(24)
(25)
C
L2
DRAIN
PUMP
WATER INLET
(45)
(41)
(42)
(31)
(32)
START
CAPACITOR
BIN
LIGHT
BIN
THERMO
STAT
DRAIN
PUMP
SWITCH
DISPLAY
BOARD
THERM-
ISTOR
S
(23)

Table of Contents